Fórum témák
» Több friss téma |
Mielőtt kérdezel, a következő két dolgot ellenőrizd!
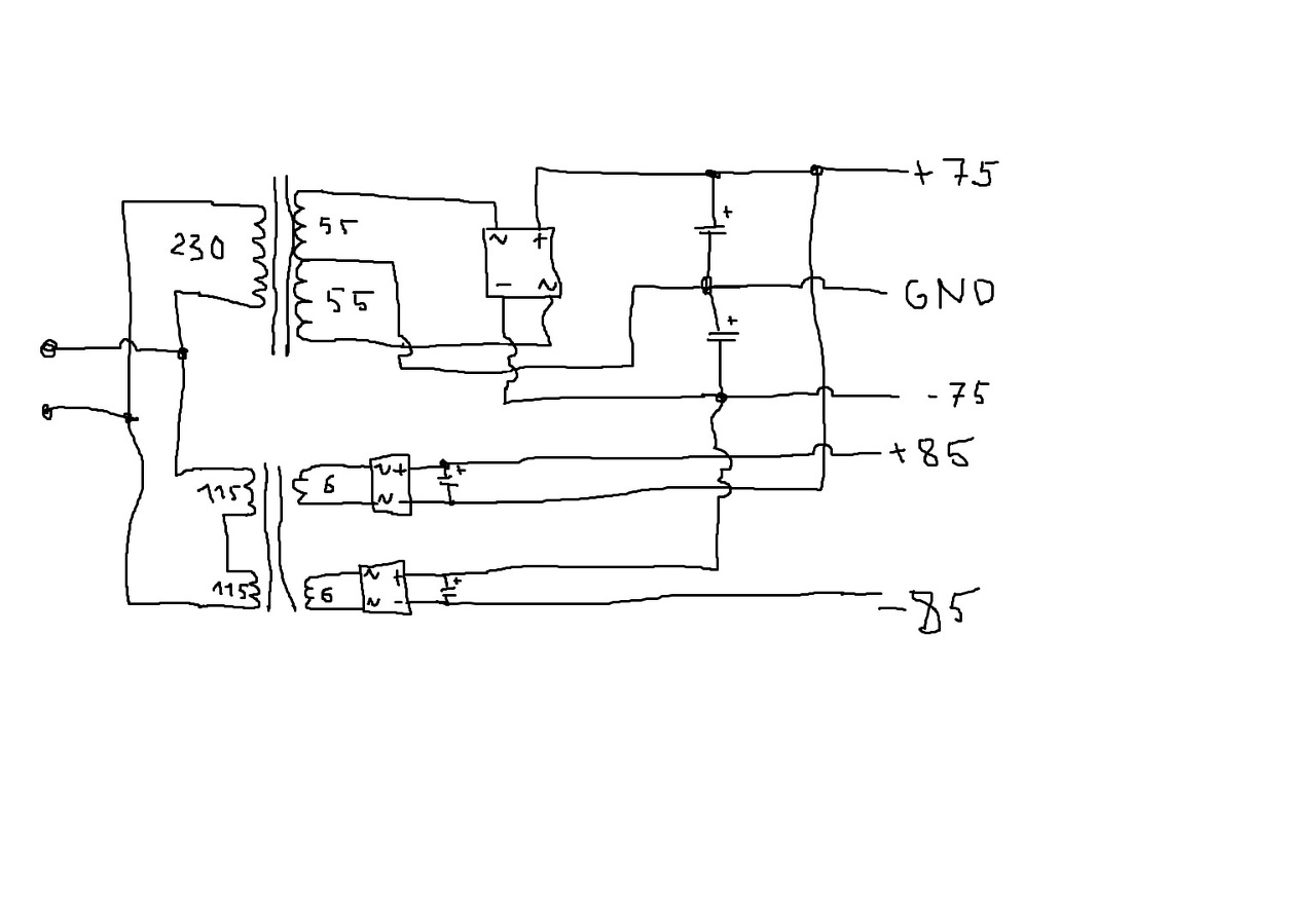
I. A helyes tápfeszültségek megléte.
II. A kimeneten van-e egyenfeszültség.
Élesztés.
Árammérés helyett feszültséget mérünk (mert azt könnyebb) egy ismert ellenálláson, és ohm törvényével kiszámoljuk az áramot. Esetedben az ismert ellenállás az R501 ellenállás.
Ha a megmért feszültséget elosztod az ellenállás értékével, azt az áramot kapod, amire reloop kíváncsi, ill. magad is kiszámolhatod, hogy mekkora teljesítményt kell eldisszipálnia mind a tranzisztornak, ill. az ellenállásnak.
Üdv. Tovább kísérletezgettem a Baji fetes-el, raktam szilikon helyett csillámlemezt, BC556 helyett MPSA92 (mert megtréfált az egyik 33v-os zener és kivágtam a...) E változások miatt az offset 30mV helyett 70mV lett, még elfogadom. A képen zöld kockával jelölve áthidaltam a meghajtó fokozat "szűrőjét" így kimenő feszültséget nyertem még +1,5voltot tehát jelenleg 41,5 V 8ohmon 215w(40v a szűrővel együtt). Nem tudom mennyire fontos ez a rész ?
A melegedés elég kordában tartható. Szerintem megbízható lesz ez, legalább is ha ezeket túlélte amiket kapott idáig. Bogarat ültettetek a fejembe, ezért pirossal jelöltem azt amit én gondolok, hogy ha ott adok neki kb +-85v akkor jobban kihajtja a végfeteket ? +-75V-ról megy jelenleg az egész, de ha beválna a meghajtó fesz emelés 65vra lehet csökkenteném. Ha így működne mekkora áramfelvételre lehet számítani, a meghajtó külön táp miatt ? köszönöm a további oktatást . A hozzászólás módosítva: Márc 29, 2015
A 2 db 5w os ellenállások amiket kihajigáltál+ a 2 db 1 n 4007 diódák azért vannak(voltak) ott hogy a tápegység ingadozása ne hasson annyira vissza az áramkörre.A +1.5 v amit nyertél vele nem sokminden
Inkább alakítsd át így bd139 es nyugalmi áramkör beállítóval ahogy javasolták Reloop,és a többiek kép csatolva. A hozzászólás módosítva: Márc 29, 2015
Nem hajigáltam ki , csak áthidaltam kíváncsiságból, így igazolva magamnak a meghajtó fesz emelés, jó dolog
. offszet szerintem a két kis bc556 cseréje miatt változott, persze nem nagyon értek hozzá, de mikor a zener úgy döntött, hogy berúg akkor igen csak elment a munkapont(?) tehát -6-15v is volt az offsetem.
Egy korábbi hozzászólásban említették hogy nem igazán ajánlatos +-85 v ról járatni ahogy azt Baji leírta.Bár ha 8ohmra illeszted és hűtöd erősen nem lehet probléma.Nekem jelenleg +-62 v ról jár,én 85mA nyugalmi áramot állítottam be a trimmerrel,és még passzívan sem jelentős a melegedés,viszont a teljesítményre sem panaszkodom,2db 400W teljesítményre képes szubládát elég szépen meghajt úgy hogy azt 30 négyzetméteres szobában nem igazán lehet elviselni hosszabb távon.
Bár majd oszcilloszkóppal is megnézem mit tud,és mikor kezd el driftelni a kimeneti jelalak.
Üdv! Majdnem jó a gondolat. A nyákon meg kell szakítani a végfetek és a meghajtók közötti összekötő fóliát, tenni közé 1000 µF/16V elkókat. A 8-10V plusszt egy kis 2x6 V-os 5-10 VA-es nyáktrafó+2 db pici graetz tudja biztosítani, vagy a főtrafóra lehet tekerni 2X néhány menetet.
A hozzászólás módosítva: Márc 29, 2015
Sziasztok! Utánépítek egy erősítőt, ez az első, hogy ilyennel foglalkozok, elektronikában csak a kezdetén járok mindennek, nem tanultam suliban. A kapcsolással nincs gondom, de egy dolgot furcsállok. A kicsatolókondi egy ugyanolyan nagy kondi, mint amilyen a tápnál a puffer. Ez normális? Így szokott lenni, hogy a hangszóró előtt egy batár nagy kondi szolgáltatja a teljesítményt?
Köszönöm, ezt ki fogom próbálni valamikor.
Zotya maga a végek nem lesznek 85vról járatva csak is a meghajtása.
Nekem beváltnak tűnik a nyugalmi áram hőfüggő változására a hűtőbordára erősített 2 gyors dióda, de legfőképp a meghajtók szintén a végfetek bordájára csavarozva többet számít Külön szerelve nem volt jó, mert ha kicsit is megmelegedtek a már beálltnak hitt 80mA 200 is lett olykor.
Egy tápfeszültséggel megtáplált erősítőnél igen, kell egy kicsatoló kondenzátor, ami általában 1000 mikro-F nagyságrendű.
Sziasztok! Lehetséges az hogy a végfokomhoz valamilyen módon hozzá tudjak kötni két darab 30 cm-es led szalagot ami ütemre villog ?
Szia! Ezt a témát keresed?
Köszönöm
Sajnos ez az ami engem is zavar,hogy mikor beállítom műszerrel teljesen ottmarad mint a szög a nyugalmi,aztán 10 perc múlva ránézek a beállított 80mA rre az már 95 nél jár
A bd set kipróbáltam ott rendben volt a dolog,de az élesztésnél nem voltam képben és vissza alakítottam diódásra.
Így van, de arra számítani kell, hogy a 85 V is rángatózni fog a GND-hez képest, ahogy a kisebb feszültség változik a végfok változó, felvett árama miatt. Nem mintha ez baj lenne, de talán nem olyan szép.
Érthető,ki akarod szedni a bennmaradó feszt.Majd írj hogyan sikerült.
Tisztelt itt fórumozó Társaim!
Nem kifejezetten szakmai, de engedjétek meg, hogy ezúton mondjak nagy-nagy köszönetet RELOOP társunknak a sok önzetlen segítségért! Nagy szakmai rutinja, szakmaszeretete és tudása előtt le a kalappal! Nagy respect!!!
Csatlakozom!Én is hasonlót tudok csak írni róla,rengeteget tanultam tőle,meg köszönhetek neki.
Köszönöm, de semmi dicséret, mert a végén elbízom magam!
Vissza lehet tenni a dióda + ellenállás tagot, hiszen most már nem gond az a 1,5V drop.
Ezt nem értem. Miért kellene visszatenni? Ha meghosszabbítod a végtranyók tápját, akkor a GND-hez képest nagyobbak lesznek. De, ha a a végtranyók tápja változik, akkor változik a GND-hez képest ez a nagyobb feszültség. Nem kell bele a dióda, meg az ellenállás sem.
Igy igaz én sem tettem bele a 2db alkatrészt és tökéletesen működött nélküle is.Az csak ajánlás,de nem kötelező,és váltig állítom nem szabad - +85vDc ről járatni,75vDc a felső határ.felette csak füt bolond módra.
Jó az, egy csúcsegyenirányítás. A nagyjelű erősítő pufferén lassabban változik a feszültség mint a teljesítményfokozaton. Az alapváltozatnál a kivezérelhetőség rovására ment, ez már így nem gond.
Ennek a VAS-nak elég szerény a PSRR-je.
Csak a meghajtó táp rángatózás problémára próbáltam reagálni, de igazad van én sem tettem bele egy hasonló erősítőmbe régebben. Az egy basszusfej volt 2x60V tápról. 5pár irfp240/9240 volt a vége. Azért kellett a relatív alacsony táphoz képest sok végfet, mert egy 2,66 ohmos EBS ládát (6 darab 8 ohmos hangszóró + magas) kellett döngetnie és a gyári EBS -nek megfelelően akár 2 ohmon is kellett működnie. Én irtózok ezektől a kis impedanciáktól. Akkor nem tudtam beletörődni abba, hogy sok lesz a bentmaradó feszültség a feteken. Akkor jött ez a plussz 10V ötlet. Egy régebbi számítógépen ha igaz van néhány kép a erősítőről, talán még lay terv is van sprint layout4 formátumban.
Hülyeséget írtam. az EBS610 ládában nem lehet 8 ohmos eminence, legfeljebb 4, vagy 16 ohmos. Másképp nem jön ki a névleges 3 ohm (2,66).
Sziasztok. Most készülök első erősítőm áram alá helyezésére, de nem vagyok biztos a dolgomban. A kép magáért beszél.
Jó így a bekötés? Azért vagyok bizonytalan, mert a középleágazásos trafó közös pontja (ami hajtja az erősítőt) egy az egyben össze van kötve a számítógép hang kimenet közös pontjával, és kicsit gyanús nekem ez így.
Szia! Jó lesz így, természetes dolog, hogy a táp és a jel testpontját összekötjük.
Köszi szépen!
Ja, még valami. A nyugalmi áramot hol kell mérni? Azt tippelem, hogy egy csatorna (oldal) áramfelvételét kell mérni, de +/--os táp van, 3 vezeték megy. A hozzászólás módosítva: Márc 31, 2015
Nyugalmi áram alatt a végtranzisztorokon vezérlés nélküli állapotban folyó áramot értjük. Általában nem szakítjuk meg az áramkört, hanem a végtranzisztor emitter, vagy source ellenállásán eső feszültségből számítjuk az értékét. Linkelj be egy rajzot az erősítődről, azon pontosan meg tudom mutatni.
|
Bejelentkezés
Hirdetés |




. 
Inkább alakítsd át így 


A bd set kipróbáltam ott rendben volt a dolog,de az élesztésnél nem voltam képben és vissza alakítottam diódásra.





