Fórum témák
» Több friss téma |
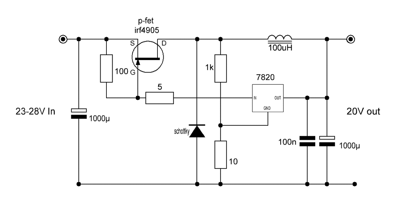
Készítettem 2db áramkört,különböző tekercsekkel.
Működik mind a kettő,viszont a 2db bemeneti 1N5822 nagyon melegszik,pár perc után kézzel már nem érinthető. Az IC ezzel a kis bordával sem melegszik túl,kézzel érinthető. Laptop töltés közben a kimeneten 19V 2,9A-t,a bemeneten 12V 4,9A-t mértem. Első próbaként egy 24V/40W-os izzóval terheltem,nagy fényerővel világított. Gond lehet ez a melegedés,vagy természetes? A hozzászólás módosítva: Okt 26, 2015
Szia!
Ha biztosan nem véted el a bemeneti polaritást, akkor elhagyhatod a diódákat.
Gondoltam rá. A bemeneten egy autós szivargyújtó csatlakozó lesz.
Esetleg kicserélném TO tokozásúra,amit szintén bordára csavaroznék. Ugye ide nem kell feltéltenül schottky?
A Schottky azért jó, mert kis feszültség esik rajta. Ha nagyobbra cseréled, attól még ugyanannyi hő fog keletkezni, legfeljebb a nagyobb hőleadó felület miatt nem érzed.
Üdv mindenkinek !
Remélem jó helyen kezdem! Szükségem lenne Bus 24V " Töltés közben 26,7- 27,8V rendszerébe stabil 14V 2,5A 35Watt. Ha 3A vagy nagyobb az sem gond! Mire van hozzá szükségem? Sajnos a 220V Inverter nem szinuszos és zajos a kép és hangos, Belkin ellenére. Vagy itt hová adjam neki a 24-28V bemenetet ? 220 ból csinál 110 et majd 48V ot mérésem szerint. A tranzisztor számát nem látom, de ott már a stabil 14V van a bemenő ágon is. Vagy hol mérjek és mit. És még egy kérdés. LM 7812 vel ha stabil 12V csinálok, a töltési feszültség ellenére, ami 14,4 V Személykocsinál, csak 10,5-11.7 Volt jelenik meg a kimenten, mert azt a 2 v megzabálja, holott a rajta lévő készülék 300 miliampert fogyaszt. Van valami stabilabb megoldás? Konkrét javaslatokra lenne szükségem !
A stab IC L4940V12, ennek a dropoutja 0,3..0,4 volt talán 300 mA-nél.
A 26-28 volt > 14 voltra pedig vegyél egy stepdown cuccot készen.
Vagy csinál egy olyat, hogy a két akksi közös pontjára köti a cucc pozitív ágát.
És akkor nem lesz szükség sem stabilizátorra, sem másra.
Rajzold le neki, hátha megfogadja..
- nekem nem kell.
Üdv!
Ebbe nem tudsz 24V-ot bekötni, ez 230V-ból csinál 12-t. Neked egy ilyen kell: konverter 24V-12V Esetleg építhetsz is: LM2576 - 18.oldal közepén
Helló!
MCP1640T-I/CHY step-up-ra rákötöttem két ni-cd akkut és a kimeneti feszültséget beállítottam 3,3V-ra. Ebből HC.SR501 típusú PIR modulból mind a schottky-t mind az LDO-t kiforrasztottam, hisz egy szál Li celláról is így "kiherélve" használom gond nélkül. Az építés hevében egyszer csak arra lettem figyelmes hogy a modul a kimenetet ki-be kapcsolja, fogtam egy másikat, az is ugyanezt műveli. Másik ilyen típusú step-up IC most nincs kéznél, multival mérve a kimeneti fesz. állandónak tűnik. Valamilyen leleményes módon ki tudnám deríteni hogy az IC hibáját kizárhassam, vagy más ötlet? A hozzászólás módosítva: Nov 6, 2015
Relét kapcsolsz vele? Ez az iC nem tud sok áramot szolgáltatni, és az akksijaid belső ellenállása is elég nagy, lehet a túl nagy csúcsáram miatt mindig leesik a feszültség.
Sziasztok!
Skori oldalán van egy szuper NE555-ös kapcsolás: Bővebben: Link, konkrétan ez a kapcsolás: Bővebben: Link Egy dolgot nem értek, mégpedig a TL431 felett levő T7-et. Azt írja Skori, hogy azért kell, hogy mikor az elkón mondjuk 40V van, és letekerjük a feszültséget, ne szaladjon meg a poti és a TL431 árama. Akkor ez T7 egy áramgenerátor lenne? Köszönöm.
Nem nincsen relé az áramkörben, most csak a modul volt rajta, melynek uA nagyságrendű a készenléti áramfelvétele, illetve a bekapcsolási sem sok.
Elképzelhető hogy tönkrement a huzallábas induktivitás, mert söntölődött az in az outtal. (nemrég derítettem ki egy 4066-os IC rossz bekötése kapcsán). A hozzászólás módosítva: Nov 6, 2015
Nem az induktivitással van baj, kicseréltem egy több ampert bíró izmos SMD-re.
Valószínűleg az IC károsodott és zajos a táp, csak nincsen szkópom hozzá sajnos. Muszáj lesz másikat vennem még ma.. A hozzászólás módosítva: Nov 6, 2015
itt a megoldás. a stabil tokot cseréld ki 12V-ra (7812)
A laptoptáp megkapta a végleges formáját.
A diódákat lecseréltem egy TO tokozású dual schottky-ra és az LM2587-tel együtt felkerült egy 3mm vastag L alakú bordára,ami belül a dobozhoz van rögzítve.
Sziasztok!
Ha Skori NE555-ös kapcs. üzemű átalakítójából ( Bővebben: Link) elkészítek két darabot, egyiket 12V-ra, másikat pedig 20V-ra állítom be, a bemenő tápjuk közös, mondjuk 30V, akkor a két táp kimenetei milyen viszonyban vannak egymással? Jól sejtem, hogy át kellene alakítanom felső oldali FET-es meghajtásúra, a söntnek és az induktivitásnak is "fent" kellene maradnia, és csak így tudnám összekötni a két táp GND-jét? A célom, hogy 30V-ból stabilizáljak 12 és 24V-ot is, és mindkét feszültség a GND-hez van értelmezve. Köszönöm.
A Skori kapcsolása a "használjunk mindenhova 555-öt" jeligére készült. Talán sokkal célszerűbb/ésszerűbb lenne ilyen célra kitenyésztett kapcsolóüzemű táp IC alkalmazása..
Nem tudom mekkora teljesítményre gondoltál, esetleg ezt a megoldást érdemes lehet tanulmányozni.
Szia. Köszi a pdf-et. Egymástól függetlenre kell a két feszültséget megcsinálnom, mert a nagyobb feszültség terhelése változó, ha pedig túlterhelem, és közbelép a védelem, nem mehet el a másik feszültség.
Proli007: érteni is szeretném a feszültség viszonyokat, és jobbnak tartom azt, amikor a kapcsolást tudom méretezni kedvem szerint. Az egyik 300mA-t kell tudjon, a másik 4-6A-t, és csak néhány dolgot kell változtatnom. A kis áramú tápnál SOT-23-as FET-et rakok be, rézfelület hűtéssel. Vehetnék LM IC-s tápot, 1.3$ darabja kínából, de NE555-tel jobban tetszik (közben nézegetem a komparátoros buck convertereket, és összehasonlítom mik a különbségek, magyarul próbálom magam fejleszteni). Kihívás is, hogy a feje tetejére tudom-e állítani a kapcsolást P csatornás FET-tel. Akkor csak annyit mondjatok, hogy az eredeti kapcsolás negatív kimenete a pozitívhoz képest állítódik elő? Tehát olyan, mint egy negatív oldali feszültség szabályzó? (sőt, a sönt miatt még ott sem lehetne őket kőzösíteni, ha akarnám). Köszönöm.
Kicsit átgondolva egyértelmű. A tekercs kapcsain bekapcsoláskor maximális feszültség van, és 0A áram folyik. Az idő múlásával szépen növekszik az áram, és csökken a tekercsen mérhető feszültség. Mi pedig akkor kapcsoljuk ki a FET-et, amikor a kimeneten a feszültség megfelelő nagyságú (kisebb, mint a betáp...). Akkor át kell forgatni, és pakolászni kicsit a tekercset, söntöt és a P csatornás FET-et, meg a visszacsatolásokat.
Sziasztok!
Olyan kérdésem lenne ,hogy tudnátok-e ajánlanai valamai kapcsolást amivel tudnék csinálni 12V-ból 30-32 V-ot? 32V-on 3A-t szeretnék kivenni belőle
Én pont ma teszteltem. 900Ft-ba került darabja,1 hét alatt megjött.
19V ~4,2A-rel nyaggattam,szépen tette a dolgát,alig melegedett. Ezek laknak benne: U3843 a vezérlő,STP80NF70 a FET és STPS2045CT a shottky.
Tegyük hozzá hogy elég rövid életűek. Hozzám már elég sokat hoztak, stab IC hiba, FET hiba, dióda hiba, pedig csak ledeket hajtanak róluk. Most a legutóbb már nem is tudtam vele csinálni semmit (meg nem is akartam), mert a két kis 8 lábú SMD vackot nem tudtam beazonosítani, ugyanis le van csiszolva róluk a felirat. Gondolom akkor az egyik lehet a 3845, a másik meg talán dual komparátor.
Szóval én ezeket nem ajánlom, akkor inkább építeni kell egyet 555-el.
Ebben nincs sem stab IC se 2db 8 lábú SMD vacak sem. Azok vannak, amit leírtam és mind cserélhető ugyanolyanra vagy hasonló paraméterűre.
Szóval annyira nem esek kétségbe.
Akkor az valami más, mert ebben biza van. A meghalt SMD 78L05 kívülről lett ideiglenesen helyettesítve, de amikor 2 hét után a vezérlés is behalt akkor már nem foglalkoztam vele. Veszik mert olcsó, készen van, nem kell építeni. Kérdem én mitől olcsó, ha aztán mind tönkre is megy?
Ja,nem ilyen.
Hanem amit feljebb belinkeltek.
Ez jó lenne quad-ot meg hajtani?
A hozzászólás módosítva: Nov 14, 2015
|
Bejelentkezés
Hirdetés |










És akkor nem lesz szükség sem stabilizátorra, sem másra.












