Fórum témák

» Több friss téma
Fórum » MIG/MAG/Co2 hegesztő készülékek házilag
Lapozás: OK   170 / 278
(#) oszika45 hozzászólása Dec 10, 2015 / 1
 
Sziasztok! Köszönöm a segítséget sikerűlt megcsinálnom a Güde 190 kombi CO-hegesztő vezérlő panelját! A szervízbe 30000-huf ot kérnek a felújított panelért! Beazonosítottam a feteket az egyik F540NC a másik LZ44NS A lakkozást körömlakk lemosóval sikerűlt eltávolítani! Ha valakinek hasonló gondja van vagy szüksége lenne ezekre az alkatrészekre tudok segíteni mert 10-db kiszerelésben rendeltem őket! Mégegyszer köszönöm a segítséget!
(#) csak1andris hozzászólása Dec 14, 2015 /
 
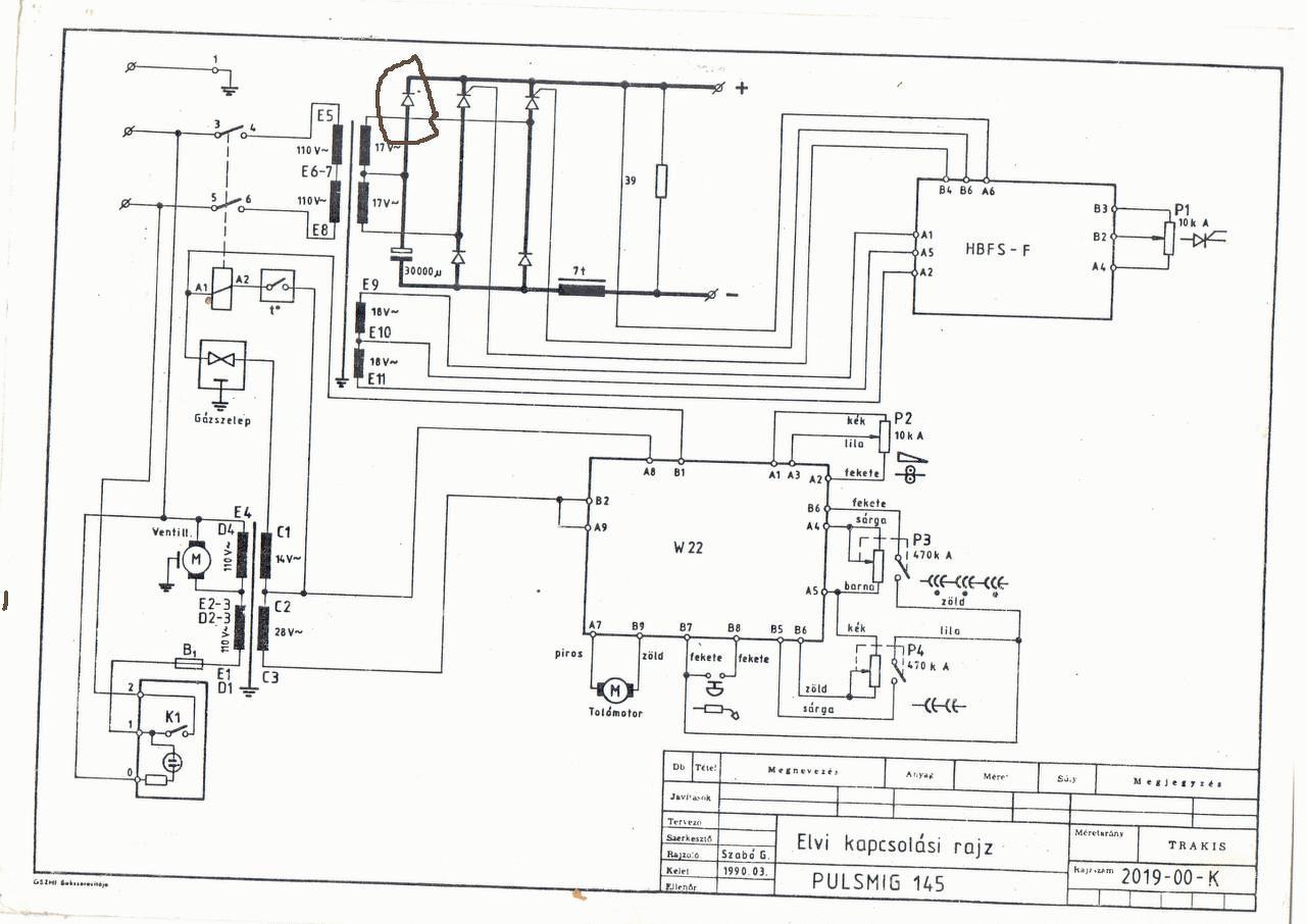
Sziasztok! Valaki esetleg tudna segíteni, hogy a képen bekarikázott dióda mekkora teljesítményű lehet? Előre is köszönöm...

PMIG.JPG
    
(#) stefan64 hozzászólása Dec 14, 2015 /
 
Hello.ki mit ajánl? keresek GÜDE 155 co2 géphez toló motrot..Az enyémben elkoptak a műanyag fogaskerekek. Ezért ha lehet akkor valami strapabíróbb motorra cserélném ki.
(#) Doncso hozzászólása Dec 14, 2015 /
 
Sziasztok. Egy apró kérdésem lenne. Porbeles hegesztővel 0.6-os vagy 0.9-es huzallal lenne érdemesebb autó kasztnit hegeszteni? Szerintem 0.8-1mm-es lehet a lemez.
Köszi
A hozzászólás módosítva: Dec 14, 2015
(#) maszek0005 válasza Doncso hozzászólására (») Dec 14, 2015 /
 
Szerintem a 0,6- os a megfelelő.
(#) Doncso válasza maszek0005 hozzászólására (») Dec 14, 2015 /
 
Köszönöm.
(#) szunyi55 válasza csak1andris hozzászólására (») Dec 14, 2015 /
 
Az eredeti bekötést lefényképeztem,hátha abbol kitudod deriteni.A három tirisztor egyforma,,de az egyik csak diodaként van használatban.
(#) pisti21 hozzászólása Dec 15, 2015 /
 
Sziasztok!

W 22 ELRESTA automatikához keresnék nyákrajzot. Ha valaki tudna segíteni az nagyon jó lenne.
Előre is köszönöm!
(#) Doncso hozzászólása Dec 15, 2015 /
 
Még egy számomra fontos kérdésem lenne. Nézegettem sokféle helyen de nem találok 0.6-os porbeles huzalt, 0.7-es dobon, illetve nem tudom melyiket érdemes venni, ebben tudnátok tanácsot adni? Továbbra is 0.8-1mm-es lemezhez használnám. Kasztnizáshoz.
Köszi.
(#) Phile80 válasza Doncso hozzászólására (») Dec 15, 2015 /
 
A jó minőségű porbeles huzal elég drága és 0.8mm-től vékonyabbal még nem találkoztam. Gondolom azért szeretnél porbelessel hegeszteni, mert csak ritkán használnád. Ebben az esetben ajánlanám figyelmedbe az eldobható palackos Corgont, amivel a hegesztés kb. ugyanannyiba kerül mintha porbeles huzalt használnál, viszont számos előnyei vannak a porbelessel szemben.
A hozzászólás módosítva: Dec 15, 2015
(#) Doncso válasza Phile80 hozzászólására (») Dec 15, 2015 /
 
Igen, lényegébe egy autó aljának a foltozásához kellene. Illetve ha már van nem baj alapon, nem baj ha megmarad. Deee, mi is ez amit javasolsz pontosan?
(#) Phile80 válasza Doncso hozzászólására (») Dec 15, 2015 /
 
(#) Doncso válasza Phile80 hozzászólására (») Dec 15, 2015 /
 
Nem adja az oldalt valamiért.
(#) Phile80 válasza Doncso hozzászólására (») Dec 15, 2015 /
 
Hát akkor keress privátban, ne szemeteljük tele a fórumot ezzel.
(#) GPeti1977 válasza Phile80 hozzászólására (») Dec 15, 2015 /
 
Az árakat nem látom, meg ennek a palacknak milyen csatlakozás kell?
(#) Phile80 válasza GPeti1977 hozzászólására (») Dec 15, 2015 /
 
Egyedi csatlakozója van reduktorral. Kb 5ezer egy ilyen palack. Olyasmi a működése mint a kemping gázpalacknak.
(#) Ricsi89 válasza Phile80 hozzászólására (») Dec 15, 2015 /
 
Jól látom 1 literes csak? Mire elég az?
(#) LJozsef hozzászólása Dec 17, 2015 /
 
Sziasztok olyan kérdésem lenne mi a helyes bekötése ennek a 3 oszlopos trafónak , gyári anyit tudok de a tipust sajnos nem, 1.2-es huzalt szépen viszi de a legkisebb fokozaton még a 0,6 ost sem viszi dióda bekötésre tippelek
(#) LJozsef hozzászólása Dec 17, 2015 /
 
a diódákat ez alapján kötöttem be

co.jpeg
    
(#) LJozsef hozzászólása Dec 20, 2015 /
 
A bekötés megoldódott már csak a tipus érdekelne.
(#) p_kowa hozzászólása Jan 4, 2016 /
 
Sziasztok!

Trakis Hetra 100 co2 géphez lenne véletlen valakinek egy kapcsolása? Köszi!
(#) mpisti válasza p_kowa hozzászólására (») Jan 4, 2016 /
 
A Trakis Hetra 100 gépe nem Co hanem MMA (elektródás)gép. A kapcsolása olyan egyszerű mint egy faék, ezért nem értem, miért kellene hozzá kapcsolási rajz.
(#) p_kowa válasza mpisti hozzászólására (») Jan 4, 2016 /
 
Trakis Kompakt 100 a pontos megnevezés, bocsánat. Nem egy bonyolult gép, tudom, vissza tudnám rajzolgatni, de most nemigen van rá időm, és egy rajz meggyorsítaná a javítást...
(#) mpisti válasza p_kowa hozzászólására (») Jan 4, 2016 /
 
Ebben neked talán csak Phile80 tudna segíteni.
(#) p_kowa válasza mpisti hozzászólására (») Jan 4, 2016 /
 
Köszi, megkérdezem! Egyébként majdnem biztos vagyok benne hogy a nagy relé érintkezői éghettek meg, meghúz a mikrokapcsoló megműködtetésére, de sem a tolómotor, se a mágnesszelep, se a kimenet nem kap feszt (vagyis kb minden 5. megműködtetésre). Kiszedem és megnézem, de fölöslegesen nem akarok berendelni egy ilyen kis "olcsóságot", ebből a szempontból is jó lenne egy rajz, de ha nincs akkor majd visszarajzolom, ha végzett a munkájával, csak előtte legyen jó
(#) erbe válasza p_kowa hozzászólására (») Jan 4, 2016 /
 
Idézet:
„(vagyis kb minden 5. megműködtetésre).”

Ez alapján szétégett a nagy reléd érintkezője. Csere vagy ha van szabad érintkezője, át kell kötni. Esetleg forrasztási hiba.
(#) p_kowa válasza erbe hozzászólására (») Jan 4, 2016 /
 
Köszömöm, én is erre gondolok, holnap jön hozzám és kiderül
(#) laacika hozzászólása Jan 11, 2016 /
 
Sziasztok.
Ezen a képen látni a (szerintem) gyári fojtó melett egy plusz fojtót (rézspirál),ezt ajánlotta is nekem mpisti a kis Einhell bt 150-es emhez hogy ne fröcsköljön annyira,na de ő azt ajánlotta hogy a rézspirált a fojtó után tegyem de sorodan,a képen meg úgy látom hogy a gyári fojtóval van párhuzamosan,akkor most hogy is van ez?
Köszönöm a segitséget előre is.
Egyépként úgy ahogy meg vagyok eléedve a géppel,kapott 2 db 22.000 mikrós kondt és a gyári előtoló vezérlő külön tápról megy,de nagyon fröcsköl,ezell lenne jó valamit csinálni!
(#) erbe válasza laacika hozzászólására (») Jan 12, 2016 /
 
A képen a spirál nem réz, hanem ellenálláshuzal. Az áram megszakadásakor keletkező feszültséglökéseket nyeli el. Az ajánlott fojtó nem ilyen picurka.
(#) laacika válasza erbe hozzászólására (») Jan 12, 2016 /
 
Ez egy gyári Esab 250 es folytója,nem?ami ki van egészitve.
Következő: »»   170 / 278
Bejelentkezés

Belépés

Hirdetés
XDT.hu
Az oldalon sütiket használunk a helyes működéshez. Bővebb információt az adatvédelmi szabályzatban olvashatsz. Megértettem