Fórum témák
» Több friss téma |
Szia!
Ahogy elnézem a rajzot, semmi varázslat nincs benne. Vezeték megy fel a lámpához. Meg kell mérni a test a vezetéken megérkezik-e. Ha nem akkor kábel szakadt, vagy valamelyik csatlakozó kontakthibás. Saruk is nagyon el tudnak oxidálódni. Üdv: Gábor
Köszi a rajzokat, hát nem lesz más hátra, megkeresni a lámpához menő vezetéket. Ebben lesz szakadás valahol biztos. Bár ettől független lehet a hangjelző hibája.
Üdv: Tomi
Szia!
Ha a világítás sem megy, akkor a jelzés sem. Amennyiben megy a világítás vezérlés és nincs hang akkor lehet jelző hiba. Üdv: Gábor A hozzászólás módosítva: Nov 28, 2017
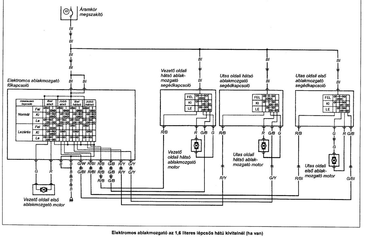
Sziasztok. 2001-es swift bal hátsó elektromos ablakemelő elromlott, csak lefelé megy, ami ilyen időben nem épp a legszerencsésebb. Biztosan nem a kapcsoló, mert a hátsó sem az első ülésnél található kapcsoló nem húzza fel.
A legfontosabb az lenne, hogy most fel tudjam húzni az ablakot, gondoltam kiszedem a kapcsolót (lást csatolmány) de már nem sikerült megfejtenem, hogy mit kellene rövidre zárnom mivel, hogy felmenjen az ablak. A kárpitot nem tudtam levenni, mert a műanyag a nyitószerkezetnél nagyon el van érve, félek, hogy eltöröm az egészet. Valaki tudna küldeni egy rajzot, hogy mi drótozzak össze mivel, hogy felfelé mozduljon az ablak? (Megtaláltam EZT az ábrát, de sajnos ezt sem sikerült megfejtenem) Előre is köszönöm.
A rajz Seat Ibizahoz való nem véletlenül nem tudod értelmezni Suzukira. Nem ismerem a Suzit, jgy nem tudom közvetlenül kapcsolod-e a motort, vagy van közben valami elektronika is. Ezért én a helyedben lebontanám az ajtó kárpitot és közvetlenül táplálnám meg a motort.
Szia!
A saját rajza többet mond remélem... Üdv: Gábor A hozzászólás módosítva: Nov 30, 2017
Köszönöm a tippeket. Megpróbálom majd mégis leszedni a kárpitot, hátha akkor sikerül.
Az egyszínű zöld és piros vezeték megy a motorhoz. A kapcsolóról lehúzott csatiban erre köss 12v-ot! Elvileg a zöldre +12V-ot, a pirosra testet kötve felfelé megy. Talán az ajtóban lévő kapcsoló lehet rossz. Nem csak telehullott kosszal? Nézd meg!
A hozzászólás módosítva: Dec 1, 2017
Sziasztok! Azt szeretném megkérdezni, hogy a lambdaszonda négy vezetéke ( fekete, fekete, fehér, kék ) közül, melyik az amelyik küldi a elektronikának a 0-1 voltig levő feszültséget.
Nem tudom érthetően írtam-e le ? Válaszokat előre is köszönöm.
Kék: jelvezeték, fehér: jel test, két fekete: fűtés.
Köszönöm a gyors választ.
Sziasztok! Hogyan tudnám ellenőrizni a lambda szonda működését? Ha lehúzom a lambda szondát akkor is ugyan úgy jár a motor mint amikor rá van dugva. Semmi változás. Testhez képest mértem a kék vezetéket, de nem emelkedik meg a feszültség. Ezek szerint rossz a lambda szondám? 4 vezetékes fűtött van benne.
Válaszokat előre is köszönöm. A hozzászólás módosítva: Dec 6, 2017
Sziasztok. 93-as Swift-be szeretnék fényszóró magasság állítót szerelni, a motorok megvannak. Tud-e nekem segíteni valaki, hogy a kapcsolási rajzon hol találom a bekötést és kell-e még valami a motorokon és a vezérlőkapcsolón kívül?
Sziasztok! Tudja valaki,hogy P1250 hibakód mi? Suzuki Swift 1.0 2002-es. A diagnosztika azt írja "ismeretlen hiba"!
Ha leírod mit produkciózik a kocsi lehet rá is jövünk.
A kocsi tökéletesen működik! Csak világít a motor engine lámpa! Passz! Csütörtökön lett a hátsó kipufogó dob lecserélve, azután kezdett világítani a motorhiba. Lamdaszondára gyanakodtam, de annak a hibakódja 3110. Így kizárva a két lamdaszonda hiba.
Köszönöm a segítséget! Holnap még mást megpróbálok.
A hiba az injektor alatt, a szívótorok feltt lévő benzin előmelegítő volt! Plussz kiment egy 32A biztosíték. A hibaüzenet megszünt. Egyenlőre tesztelem. Köszönöm a segítséget!
1Szereld ki a lamdaszondát.
2. dugd össze a csatlakozóját 3. indtísd el az autót és fogd a kezedbe 4. ha melegszik a kezedbe akkor a szonda fűtése jó, de nem biztos, hogy a diagnosztikai értéke jó. Csináltass diagnosztikát egy autóvill. szerelőnél, a grafikon látható, hogy dolgozik a szonda.
Sziasztok! Mindenki bosszankodik ha világít a motor engine lámpa. Sajnos nekem ki sem gyullad, ha gyújtást adok rá. A benzinpumpa sem indul, így az autó sem hiába teker az önindító. Találkoztatok már ezzel a hibával? Az autó Swift 1.3 2000-es évjárat. A kábelköteget ahol csak tudtam kimértem, de semmi. A pumpa relé érintkezőt rövidre kötve nyomja a benzint. Merre keresem a hibát?
Szia,
ott minden rendben. Viszont az ECU A1 A13 A14 lábai a kapcsolási rajz szerint negatívra van kötve. Ott nem mérek rövidzárt a kasznihoz képest. Holnap vagy a héten szétbontom a kábelköteget. Nem tudom hol testelik le ezt a három szálat, de megkeresem.
Esetleg Suzuki Swift Sedan 1.3 -as GLX 1996-os csipogójának kapcsolási rajza elérhető lenne valahonnan? A problémám, vele hogy nem csipog.
Megvan a hiba!
A három ECU vezetéket a szívósoron kötik testre. Csavar meghúzva és újra felállt az "embléma"
Helló! A javítási kézikönyvben nincs bent? Azt le tudod tölteni.
Letöltöttem már, de semmit se találtam róla.
A bekötése a 187.oldalon van. Ha minden jó és maga a világítás figyelmeztető ment tönkre akkor vegyél bele egy univerzálist.
Köszi. Így legalább tudom azt, hogy kell működésre bírni.
Azt hittem találok részletes kapcsolási rajzot, ahhoz képest, hogy egy kis egyszerű csipogó, viszonylag elég sok alkatrész van benne. |
Bejelentkezés
Hirdetés |









