Fórum témák

» Több friss téma
Fórum » Hűtőgép probléma
 
Témaindító: ZLED, idő: Feb 4, 2007
Témakörök:
Lapozás: OK   258 / 303
(#) StMiklos válasza Hidrowick hozzászólására (») Jún 17, 2020 /
 
Szevasz!

Ha ismerném pontosan a komplett vezérlőpanel működési logikáját akkor elkezdenék rajta gondolkodni.
Mert ugye az érzékelők szolgáltatják a jelet, a vezérlő logika ezek alapján avatkozik többek között az inverter részbe, módosítva a fordulatot, azaz a szállító/hűtő teljesítményt.
Fix teljesítményű kompresszornál nem fog történni semmi, a logika meg elgondolkozik, hogy akkor most mi is van? Előbb utóbb kiáll hibára.
És milyen szállítóteljesítményű kompresszor kerülne bele? Mert az eredeti fordulatfüggő. Nagyobb nem jó, mert sok minden borul, kisebb meg ugye nyilván nem.
Már elnézést, azt kérdezed, hogyan lehetne az inverter részt kikerülni.
A sok ismeretlen "ismeretében" szerintem: nagy ívben...
Mint látod én feladnám, de Téged erre nem, csak alapos megfontolásra biztatnálak. Itt a nyár, bár e héten ez nem látszik, de gyorsan változhat. Lenne elég idő a megvalósításra?

Üdv: StMiklos
A hozzászólás módosítva: Jún 17, 2020
(#) Hidrowick válasza StMiklos hozzászólására (») Jún 17, 2020 /
 
Üdv!
Apósom próbálja megoldani ezt csak én raktam fel ide mert még nem volt regisztrálva itt. Én nem nagyon értek hozzá .Megpróbálta "becsapni" egy trafóval,később egy több fokozatú ventilátorral de túlságosan melegedtek azt hiszem de lehet,hogy nem jól írtam. Holnap megkérdezem és írok . Van 3-4db ilyen hűtő ezért gondolom megéri neki agyalni ill próbálkozni. Üdv! Wick
(#) StMiklos válasza Hidrowick hozzászólására (») Jún 18, 2020 / 1
 
Szevasz!

Ha nagyon csinálni akarnék valamit, mert kihívás, mert csak azért is, meg úgy is ráérek és értelmetlen időtöltés helyett akkor már jobb, ha értelmetlennek látszóba fogok bele.
Mit csinál most a gép, ha rajta van a kompresszor? Valamit nyilván "mond"..
Mondjuk rákötnék deltába 3db 100-as izzót az eredeti helyére és próba.
Tudok olyanról, hogy jóval nagyobb gép nem ment a leégett és áttekercselt cserélt állórésszel, holott mint mondták a tekerők, hogy menetszám minden egyéb stimmelt.
És a megrendelt eredetivel viszont (>400e) minden további nélkül hajlandó volt megindulni az inverter.
Ott valami, valamit nagyon figyelt.. Itt se biztos, hogy egyszerűbb.
Olyanba is beleszaladtunk, hogy leégett az inverteres motor tekercselése (>400e), holott ezek az elektronikák mindent figyelnek (feszültség, áram, hőmérséklet minimum)és akkor kérdés, hol
volt amikor hagyta leégni...
Kideríteni már nem tudtam az áttekercses állórészes ügyet, lehet tekercsellenállást is, netán induktivitást is néz? Aztán lehet, (inkább biztos) hogy túl keveset tudok ezekről az újkori varázslatokról.
Itt ha pusztul valami, akkor kuka az egész, egy idő után arra jön rá az ember... (Nesze neked környezetvédelem, álnok a világ akár az egyszerűen javítható eszközöknél is.)
Üdv: StMiklos
A hozzászólás módosítva: Jún 18, 2020
(#) xrecords hozzászólása Jún 22, 2020 /
 
Sziasztok.
Használtan vettem egy vitrines hűtőt, de pár nap használat után állt a víz az alsó polcon meg alatta is.
Mi lehet az oka?
Van belül páragyüjtő csatorna, de lyuk nincs rajta amin ki is tudna folyni.
Találkozott már valaki ilyennel?
(#) granpa válasza xrecords hozzászólására (») Jún 22, 2020 / 1
 
"Begyógyult" a lyuk! Ki kell döfni, vízelvezetőt/tárolót kell alá/odatenni.
(#) xrecords válasza granpa hozzászólására (») Jún 22, 2020 /
 
Azon nem is volt lyuk, hanem gyárilag műanyag dugó volt a közepén, azt én kivágtam onnan és belenyomtam egy imbuszkulcsot, de így sem folyik sehova ki a víz. Purhab szerű anyag van benne...
(#) granpa válasza xrecords hozzászólására (») Jún 22, 2020 / 1
 
Pedig ott a gyűjtőperem. Majd valami hozzáértőbb idevetődik.
(#) kaqkk válasza xrecords hozzászólására (») Jún 23, 2020 / 1
 
A "púrhab szerű anyag" az a hőszigetelés (két komponenses purhab) szúrd át teljesen és ragassz a lukba egy műanyag csövet ami kiér a habból (sziloplaszt csőrt) amit méretre vágsz ha már a helyén van és veszel egy párologtató tálcát a kompresszorra amiből a komp hőjétől el tud párologni a cseppvíz És a luk azért van becsinálva gyárilag mert ebbe a palástba nem csak önleolvasztós hűtőket "raktak" 2* os kézi leolvasztású is volt aminél nincs szükség a kifolyóra . Ezt vagy átszerelték hátlaposra , vagy a gyárban összekutyulták a dolgokat ... (én az első variációra gondolnék inkább ,csak a szerelő nem figyelt a kifolyóra) Az elpárologtató csavarozása erre mutat a gyári rögzítés nem ilyen ...
A hozzászólás módosítva: Jún 23, 2020
(#) xrecords válasza kaqkk hozzászólására (») Jún 23, 2020 /
 
Köszönöm a részketes infot. Pont most csináltam meg, hátul kifútram azon a helyen ahol bent is van a lyuk, szépen ki is folyt a víz, tettem oda egy múanyag tálat, pont beszorult a kompresszor fölé, meglátjuk mennyire lesz hatásos.
(#) kaqkk válasza xrecords hozzászólására (») Jún 23, 2020 / 1
 
A "likba" tegyél mindenképpen valami műanyag csövet , mert a purhabba beszívódik a víz ha érintkezésbe kerül vele és egy idő után megszűnik a hab szigetelő képessége ,viszont cserébe folyamatosan folyik csepeg a levegőből kicsapódó pára a gép külső oldalán ...
(#) Keba hozzászólása Júl 17, 2020 /
 
Sziasztok! Adott egy 17 éves alul fagyasztós nofrost-os Electrolux kombi hűtőszekrény. Eddig semmi probléma nem volt vele, de egyszercsak elkezdett inagodzni a hőmérséklet alul a fagyasztóban és ugyanúgy felül is. A digitális kijelző mást mutat, mint ami a belső tényleges hőmérséklet. Teljesen random, néha nagyon hidegen hűt, néha meg felolvadnak benne a dolgok. Egy szerelő javaslatára leolvasztottuk teljesen 3-4napig állt, de nincs javulás. Okozhat esetleg gázszivárgás ilyen problémát? Egy másik szerelő szerint az lehet, de inkább csak tippel...
Lehet, hogy csak az elektronika romlott el? Kondenzátor, egy dióda, forrasztás, ilyesmi... hiszen itt ugye az a probléma, hogy akkor hűt és ugy, amilyen kedve van épp. Találkozott már valaki ilyennel?
Nem szívesen cserélnénk le, mert nagyon jó kis hűtő. Előre is köszi a válaszokat!
(#) kaqkk válasza Keba hozzászólására (») Júl 18, 2020 /
 
Tegyél fel egy képet az elektronikáról . Látatlanban csak tippelgetni tudnánk ...
(#) Keba hozzászólása Júl 19, 2020 /
 
Neki alltam szetszedni, de hatul sajnos ugy be vannak rozsdasodva a csavarok, hogy forognak a menettel, mindennel egyutt. Meg kellene furni oket, de meg nem szantam ra magam. Mindenkepp kell parhuzamosan egy uj huto a cuccok miatt...
Egyebkent azt figyeltem meg,h leolvasztaskor hulyul meg. Nem hagyja abba a leolvasztast es felmelegiti a hutot reszeket, a kijelzo persze tovabbra is hamis hofokot mutat, holott sokkal melegebb van belul. De ha kihuzom a dugaljbol, es ujra bedugom, helyre all minden, es ujra hut normalisan... egeszen addig mig azt nem erzekeli,h leolvasztani kell, es onnantol megint meghulyul, mig 'ujra nem inditom'. Erre a jelensegre van vmi tippetek igy latatlanban? Valami rele hiba lehet? Mindenkeppen erdemes lehet szetfurni/szetkapni? jo, lehet h nekiallok, ha megjon az uj huto.
(#) kaqkk válasza Keba hozzászólására (») Júl 19, 2020 /
 
Az olvasztó szonda lehet a "bűnös" Ez a beltérben van a ventilátor leszerelése után tudsz hozzáférni
(#) Keba válasza kaqkk hozzászólására (») Júl 20, 2020 /
 
Koszi szepen! Megnezem, hOGY az e a ludas...
A hozzászólás módosítva: Júl 21, 2020
Moderátor által szerkesztve
(#) Batkamanus hozzászólása Júl 23, 2020 /
 
Sziasztok!

A segítségeteket kérném. Vettünk pár napja használtan egy AEG alulfagyasztós kombinált hűtőt.
Ajtó kinyitásnál néha olyat csinál mintha elmenne az áram se világítás se zúgás majd 2-3 másodperc után két kattanás és minden visszajön. Hűt rendesen, de ezt a jelenséget nem értem.
Mi lehet ez?
A hozzászólás módosítva: Júl 23, 2020
(#) dhgu hozzászólása Júl 26, 2020 /
 
Sziasztok!

Liebherr kombi hűtőszekrényünk furcsa hibát produkál. Rendesen működik, majd kinyitva az ajtaját azt látom, hogy nem ég a lámpa és kezd leolvadni. Volt, hogy a hálózati dugót kihúzva elindult, de olyan is, hogy nem. Az is előfordul, hogy napokig normálisan működik, de utána többször egymás után produkálja hibát. Az az ijesztő, hogy abból látszik, hogy éppen nem hajlandó működni, hogy a belső lámpa nem világít. Olyan, mintha teljesen megszűnt volna az áramellátása, hiszen a lámpa elvileg az ajtó nyitására mindig bekapcsol. Úgy 2 évvel ezelőtt már cseréltek benne hőérzékelőt. Találkoztatok már ilyennel? Mi lehet hibás?
(#) kaqkk válasza dhgu hozzászólására (») Júl 26, 2020 /
 
Valószínűleg a termosztát van rosszul bekötve , amikor olvaszt lekapcsolja a lámpát (a lámpa a termosztáton keresztül van kapcsolva gyárilag is ) Két kapcsoló van a termosztátban egy lámpakapcsoló ez ha be van kapcsolva mindig ad áramot a lámpának , és egy ami a hőfokra kapcsolja a kompresszort
A hozzászólás módosítva: Júl 26, 2020
(#) pallaci hozzászólása Júl 26, 2020 /
 
Tisztelt Urak !
Idős szüleimnek szeretném lecserélni a hűtőládáját, a kettő tipus között kellene dönteni.(200literes)
1/Elektrolux LCB3LE20VO A++ Low frost inverter motorral.
2/Zanussi ZCAN20FW1 A+ hagyományos motorral,kompresszorral.
Megbizhatóság dominálna, az árban a 20 ezer ft árkülönbség nem képez gondot.
Kérem főként a mester Urakat, aki tudna segitsen.
(#) antikzsolt válasza pallaci hozzászólására (») Júl 26, 2020 /
 
Minél kevesebb alkatrész és tudás van annál kevesebb hibalehetőség.
(#) Lina1591 hozzászólása Júl 30, 2020 /
 
Sziasztok! Segítseget szeretnék kérni nemrégiben kaptam ezt a fagyasztó szekrényt és nem tudum melyik lámpa mit jelent rajta.
Ma lett üzembe helyezve de minden vilagít rajta.
Típisab Delton BD-387
Segítséget előre is köszönöm.
(#) antikzsolt válasza Lina1591 hozzászólására (») Júl 30, 2020 /
 
Sárga: Direkt üzemmód.
Zöld normál üzemmód
Piros hiba túl meleg a hűtő.
(#) StMiklos válasza Lina1591 hozzászólására (») Júl 30, 2020 / 1
 
Zöld: hálózatba van dugva és van villany.
Sárga: benyomva (kapcsolva) örökjáró lesz, nem kapcsol ki. Ha másnap nagyobb mennyiségű fagyasztanivaló kerül bele, így mélyebbre hűt, '"gyűjt" előre egy kis hideget.
Gyorsfagyasztónak is mondják, de maga a hűtőteljesítmény jottányit se változik.
Piros: Ha ez kigyullad, akkor 5 fokkal a termosztát által beállított hőmérséklet felett vagyunk, bajt jelent, nem hűt rendesen.
Ha sok meleg árut pakolsz bele, akkor is kigyuladhat, de el fog aludni. Átmenetileg megemelkedett a hőmérséklet.

Üdv: StMiklos
A hozzászólás módosítva: Júl 30, 2020
(#) antikzsolt válasza StMiklos hozzászólására (») Júl 31, 2020 /
 
A gyűjt előre egy kis hideget úgy igaz ha legalább félig van töltve és megy minimum 24 órát direkt üzemben.
(#) Lina1591 válasza antikzsolt hozzászólására (») Aug 1, 2020 /
 
Köszönöm a segítséget!
(#) Lina1591 válasza StMiklos hozzászólására (») Aug 1, 2020 /
 
Köszönöm a segítséget!
(#) Ricsi96 hozzászólása Aug 6, 2020 /
 
Üdvözletem!
A következő ötlet dolog jutott eszembe:
A háztáji termelőként értékesítünk konyhakész baromfihúst a helyi termelői piacon. Ez miatt több fagyasztóládával rendelkezünk melyekkel könnyen és gyorsan tudjuk vágás után lehűteni az árut. Ezekkel a fagyasztókkal csak az a probléma, hogy a hőfokszabályzó (termosztát) elég pontatlan, ami számunkra nem megfelelő.

Az internetről gondoltam rendelni ilyen 3001 digitális termosztátot amit az ábra alapján kötnék be a gyakorlatban. A beépített termosztátot legmagasabb fokozatra állítanám, így gyakorlatilag a hűtőszekrény csak kapna feszültséget (dolgozna a kompresszor) ha a 3001 elérte a bekapcsolási küszöböt.

Szerintetek ez a megoldás működni ebben a formában?
A fagyasztóládának hosszútávon lenne ettől a fajta "vezérléstől" problémája?

Válaszokat és tanácsaitokat előre is köszönöm.

unnamed.jpg
    
(#) Bodaj13 hozzászólása Aug 7, 2020 /
 
Sziasztok!

Kb. egy hete a kombinált hűtőnk (no frost) mindkét részéből az ajtónyitást követően furcsa szag jön, ami néhány másodperc múlva elillan, de minden kinyitás után erősen érződik. A párologtatóban lévő víz nem büdös és a lefolyó cső sincs eldugulva.

Mi okozhatja a szagot?
(#) StMiklos válasza Ricsi96 hozzászólására (») Aug 7, 2020 /
 
Szevasz!

Tévedsz, azok a termosztátok kb. - 1-2 fok pontossággal kapcsolnak.
Ez miért is pontatlan Neked?
Amit írok, az a termosztát érzékelőjére igaz, mert mi mást "látna" a szerencsétlen.
A kulcs: hova van helyezve/erősítve, mert ennek az érzékelési pontnak a hőmérsékletére fog reagálni, kapcsolni.
Ja! Hogy a fagyasztórész túloldalán más az érték? Ez már csak ilyen dolog, ezen nem igazán tudsz változtatni.
Ha belenyúlsz a vezérlésbe, abból bizony lehetnek működési problémák, ha nem ismered pontosan a működési, szerkezeti sajátosságokat.
Csak példának: ha leáll, leállítod, kihúzod a hűtőszekrényt 5 percen belüll ne akard újraindítani, mert "megsértődik", nem indul el... És ez nem tesz jót neki.


Üdv: StMiklos
A hozzászólás módosítva: Aug 7, 2020
(#) Ricsi96 válasza StMiklos hozzászólására (») Aug 10, 2020 /
 
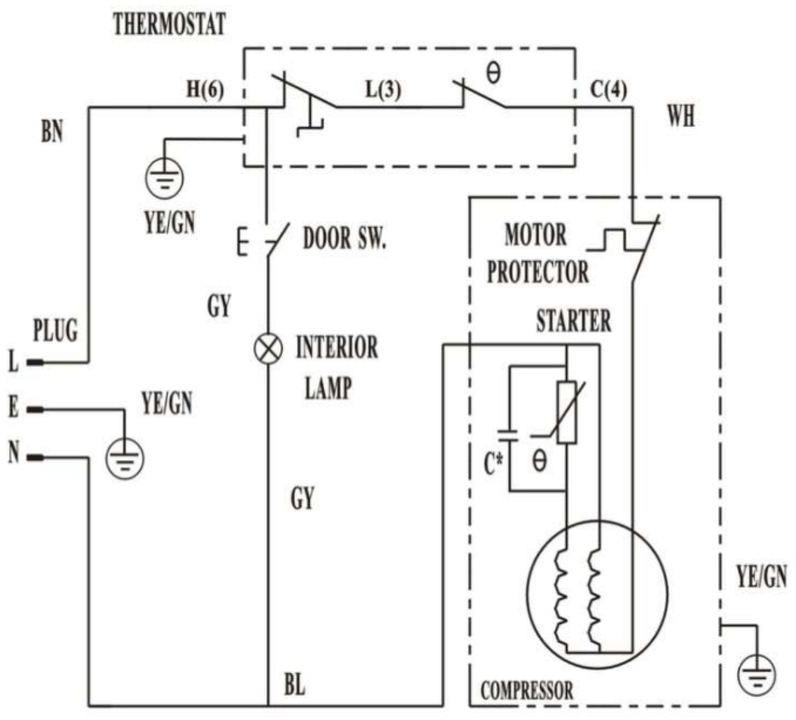
Teljes mértékben egyetértek azzal amit mondasz. Nem a pontosságával van bajom, hanem a gyári szenzor elhelyezésével, amit persze áthelyezni nem lehet, illetve, hogy a "tekerős" termosztáton 1-től 6-ig található skála van. Nekem a fagyasztóládában lévő árú és a belső hőmérséklet alapján kellene vezérelnem a fagyasztott.
Nem ismerem részletekbe menően az ősszes fagyasztóláda működését és a kapcsolási rajzokkal sem rendelkezek.
De mivel ezek egyszerű "analog" eszközök így kb. a felépítésük és működésük gyártótól függetlenül kb. megegyezik az alábbi rajzok alapján. Ezeken a fagyasztókon nincs leolvasztás funkció így még egyszerűbb a dolog. Ha a kapcsolási rajzokból indulok ki akkor számomra nem egyértelmű, hogy a hűtő egy-egy be/ki kapcsolás után miért "sértődne" meg.
A hozzászólás módosítva: Aug 10, 2020
Következő: »»   258 / 303
Bejelentkezés

Belépés

Hirdetés
XDT.hu
Az oldalon sütiket használunk a helyes működéshez. Bővebb információt az adatvédelmi szabályzatban olvashatsz. Megértettem