Fórum témák
» Több friss téma |
Egy megjegyzésem van a gyári Stax elektrosztatikus fejhallgató rendszerekkel kapcsolatban - egyik sem tartalmazott elektroncsöves BIAS tápegységet
![]() Ez a vákuumdiódás BIAS tápegység elvileg egy más szintű működést tesz lehetővé, a sztatikus elv kiterjedtebb felhasználását. TJ.
Csodás a mellékleted! A sok mai megtévesztés után.
Köszi az infót! A megvalósítás még odébb. Még a nyavalyám is visszaerősített, meg a fiam sem hagyta még jóvá a dolgot...
Mivel nem foglalkozok csövesekkel, majd a segítségedet fogom kérni, ha ott tartok.
Próbáltam a kérdés előtt utána nézni, de a kulcsszó megadás szinte semmilyen eredményt sem hozott.
Mivel van ötvözve az alumínim, amikor azt fredál-nak hívják?
Világháború körüli magyar márkanév, többféle is van.
Nem csoda hogy nincs tele vele a világháló. Fredal FJU2: - Cu 3,92 % - Mg 0,65 % - Mn 0,55 % - Fe 0,33 % - Si 0,23 % 31.-ik oldal
Csak a rezet kivéve olyan kicsi a mennyiség, mintha szennyeződés lenne.
Formázás
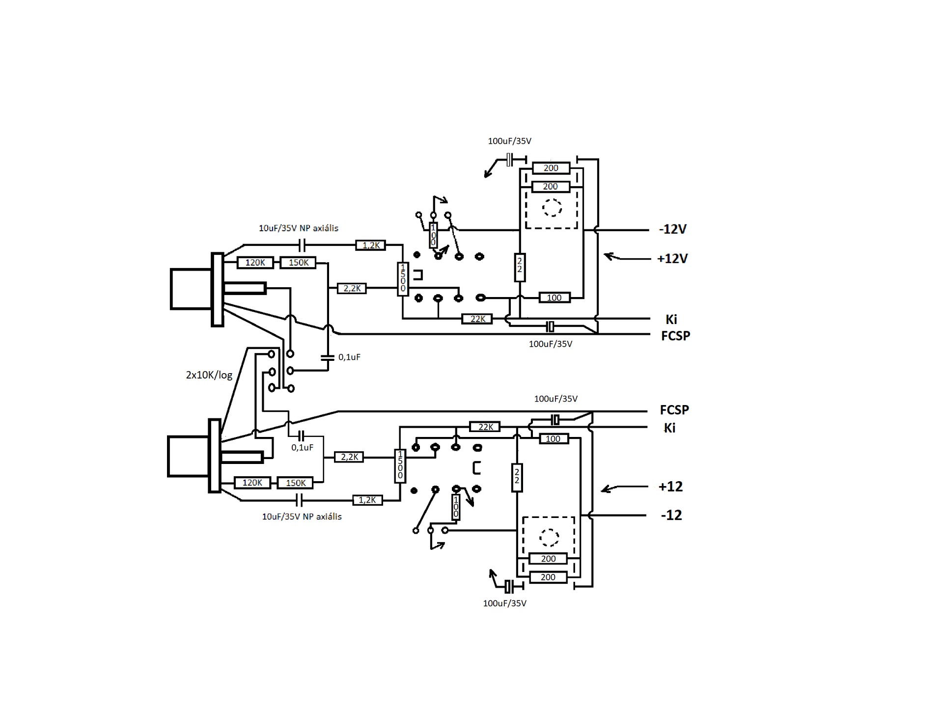
Miután végre meglett a hálózati rész, jöhetett a formázás. Először is az egyik oldalon helyrehoztam a diódahidak egyenlőtlenségét, mivel is sikerült kapnom KBL01-eket, amivel a másik oldal is szerelve lett. És elkészültek az 1 és 2 mm-es tömör ezüstözött rézvezetékek is a tápokhoz. Akinek esetleg nem lenne érthető, a táp 4db önálló egységből áll, így ezeknek a formázása is egyenkénti feladat. Sajnos az EVAmp-ME esetében ez egyenként történt, ami igen türelem igényes dolog volt. Most szántam rá egy ezrest, hogy ezt egyszerre tudjam megoldani. Ez a plusz költség 2 db 2ák, 2 állású kapcsolót, és pár ellenállás beszerzéséből állt. A kisütés kapcsolóit egy fóliacsíkra és két távtartóra szereltem a jobb kezelhetőség miatt.
Végre megvagyok a Canamp-primo-val
Tegnap majdnem éjfélig vergődtem vele, mire meglett. De a kíváncsiságért is fizetni kell. Úgy két órát nem tudtam levenni az egyszerű Maxell-t a fülemről. Azért erre nem számítottam! Régen is megfelelően hajtotta meg az akkori SR-125-met, de most.... A lényeg, amiért módosítottam a Canamp-primot, az a vcskrz működésének a nem megfelelősége volt. Nos a probléma megoldásában az előzőkben írt elképzelésem beigazolódott. Miszerint a vcskrz megfelelő működésének egyik feltétele a táp megfelelősége. A másik, ha jól emlékszem, a be és kimeneti tagok töréspontjának 6Hz egyezősége lenne. Ez, amire emlékszem, kedves fórumtársunk Tóth Béla okításából, de jobb lenne, ha ezt Ő maga részletezné az érdeklődőknek. Például azt sem tudom, hogy jelen esetben, hogy áll a szénám ez ügyben, mert anyagi okokból, és helyszűke miatt, végre bevetettem Károly bemeneti rövidzárját a becsatoló kondi helyett. Jelenleg bejáratás, és tesztek jönnek. Amit jelenleg hallani lehet az még egy "nyes" hangzás, de sokat ígérő. Azon csodálkoztam, hogy a Maxell mit bírt. Csak a 4x24000 µF-nak komoly a hozadéka.... Nehéz lenne leírni, hogy milyen amikor egy jobb felvétel belever a székbe amin ülsz, minden nehézség nélkül, zenei műfajtól függetlenül....
Technológia és pár működési adat
Kicsit visszaugorva, a formázás kisütéskapcsolóinak bekötésére elment vagy két órám. Azonban megérte, mert utána egy laza napot jelentett, hogy csak kapcsolgatni kellett, némi mérésekkel tarkítva a dolgot. Amikor csipkedte töltéskor a 15 voltot kisütöttem, és kiszedtem a hóbelevancot. A panelen a potmétert meg kellett emelni. Ezt mezei M3-as távtartókkal oldottam meg. Az ebből adódó hézagot 1mm-es tömör ezüstözött rézvezetékkel hidaltam át. Ez azért volt izgalmas, mert komoly hozzáférési gondot jelentett a panel addigi kialakítása. Szerencsémre a páka hegye elérte a poti középső lábait a rögzítés ellenére. Ehhez a művelethez azonban fel kellett szedni a panelről a sodrott 2,5mm-es OFC vezetéket. Visszaforrasztáskor bíztam benne, hogy nem marad zárlat a panelen valamelyik elszabadult "bajsza" miatt. Majd kialakítottam a kötéspontokat az erősítőpanelen. Ez nyolc darab 2,5m-es furatot (4-et-4-et oldalanként, ebből 2-őt-2őt a földcsillagpontban) jelentett. A 2mm-es tömör vezeték bekötését így tehermentesítettem jobb híján. Kimértem a pufferpanel-erősítő immár jobban látható távolságát, és a legtávolabbi pontot figyelembe véve, egyformára vágtam a 2mm-es tápvezetékeket. Élesztéskor azért oldalanként a (+-)-ba tettem két 40 ohmos ellenállást, biztos ami biztos. A kimeneten mindkét esetben 0 V volt mérhető. Miután a hallgatót csatlakoztattam, és feltekertem a hangerőszabályzót néma csend volt a hallgatóban, és erős brumm, ha a kezemmel hozzáértem a bemenethez. Azóta, mivel zavart a nyers hangja, lecseréltem a bemeneten az OPA606-ot a meglévő Burson V5-re. Legalább bejáródik, mire elkészül a HC-TB300-ME. De most, egyenlőre kerülni szeretném a pákáimat. Egy-két működési jellemző: bal csatorna, pozitív-test= 12,18V, negatív-test= 12,31V, jobb csatorna, pozitív-test= 12,26V, negatív-test= 12,17V-ot mutat a műszer pólusazonos méréskor. A hallgatón be, és ki kapcsoláskor semmilyen káros hang nem tapasztalható a 4x24000µF ellenére.
Egy heti bejáratás után ugyan kiegyenlítettebb hangzást kaptam, azonban így sem volt az igazi
Megtréfált a szövegszerkesztő. Eldobta a beírt módosításomat. Elnézést, de nekem nincs mégegyszer türelmem beírni az egészet.
Sajnos a kapcsolási rajz hibás! Benne marad a duál tok lábkiosztásából kettő hibás lábszám. A mellékletben a helyes lábkiosztás.
Rögös az út audiofilia felé
Miután Tóth Béla fórumtársunk már megint segítségemre volt tervezésben, és megadta a Heed Canamp be és kimeneti töréspont azonosságát feltételező alkatrészek méretezését (mert ebbe a füles is beszámítana valamennyire), már megint bogarat rakott a fülembe... Béla nálam építéseim egyik sámánja, így nem kérdés, hogy ötleteit komolyan szoktam venni. Szóval, Béla "aztat" mondja legutóbb: azt hallottam valahol, hogy az audiofilek nem szeretik, ha a bemenet gyengeáramú részei a panelen vannak, mivel a panel tulajdonságai befolyásolják a hallható hangzást. Hát ugye így mindjárt más... Amit eddig elégedettséggel hallgattam, annak részleges felújítás, és mehetek a lomtárba nagyfrekis átvezető gyöngyöket keresni. Az ilyesmi mindig feldob. Az IC elhatárolásának megoldása a hajnali mellékhelyiség látogatásomig volt gond, mivel eszembe jutott a téma, és hálistennek a megoldás rá. Másnap vettem is egy pár 16 lábú IC foglalatot. Terveim szerint a két végén a két-két pár furatot leforrasztom, hogy véletlen sem lehessen beledugni lábakat. És ezek lesznek a panelbe beforrasztva. A középső 8 lábnak majd négyzetes kivágást készítek, és így a levegőbe fognak lógni alul, a későbbi felhasználásig. A többi elhatároláshoz a gyöngyöket tervezem használni. Ám ez még odébb... Megjött a megrendelt alkatrészek nagyja. A két darab 100 ohmos emitter ellenállást csak 4db 200 ohmossal lehetett kiváltani. Az is csak 0,1%-ban volt elérhető Dale CPF 3W-osban. Csak ez a tétel 4.500 HUF-ba fájt, ezért lemondtam az új hűtőborda vásárlásról. Nem beszélve arról, hogy több érték is csak két darabból volt beszerezhető. Hogy addig is vigasztaljam magam, fűrészeltettem pár alumínium darabkát, és eljátszadoztam velük az asztal sarkán. A reszelőn kívül, P150, P240, és 991A papírokat használtam, mivel ez volt itthon.
Milyen érdekes meghallgatás lehet az, amikor az uborkafára felkapaszkodott, modifikált Stax SRA-3S szembetalálja magát a nagyfiúkkal
![]() Mint éppen itt, egy Kevin Gilmore KGSSHV carbon, és egy Stax SRM-1TW fejhallgató erősítő társaságában. TJ.
Van ott miből válogatni. Még azok a hangfalak Azok nagyon jók lehetnek.
Testre szabott elmélkedés
Lassan elbúcsúzom az első Canampomtól. Szinte sajnálom szétszedni, mint már Canamp-Primo-t, mert a bejáratás során egyre ütősebb lett a hangja. Kapkodásaim során azt sem tudtam, melyik zenei anyagommal próbáljam, és ennek hajnali 2 órák lettek az eredményei. Lehetett Nirvána, avagy Kék Rabszódia, Bernsteinnel, (CBS-Sony), mindegy, eddig nem érzékelt részletek, térérzet, zenei élmény. Pedig nem dicsekedett a közép és magashangok elementáris megszólaltatásával. És mégis, egyedi, és hallgatható hangja volt a jelentős dinmikanövekedés miatt Amióta építgetek mindig került valami új a serpenyőbe. És mint kiderült utoljára kettő is, a vcskrz-ja, és a kisáramú bemenet panelről leválasztása. Mielőtt a 300 ohmos HC építésébe fogtam volna, alapnak felújítom az első HC-at, hogy hallhassam, milyen tud lenni 50 ohm táján ez a kapcsolás, ha "rendesen" van megépítve. Így a Canamp-Primo átalakul HC-TB-ME-é. A HC az eredeti gyártói változat lenne. A TB az meg a megfelelő be- és kimeneti töréspontok azonossága, a vcskrz-ja, és a gyengeáramú pontok kezelése. Az ME pedig bizonyos összehordott "okosságok" egybegyűjtése, alkalmazása, és az ebből származó hangkép egyediségének a jele. Egy erősítőre képességeit szerintem három alapvető tényező befolyásolja. Az első a kapcsolási rajz, majd az ebből adódó építési struktúra, és végül a felhasznált alkatrészek minősége. A középső dologról pár szó... A most készülő HC-TB-ME építési sruktúrájának alkalmazkodni kellett a szűk helyhez. Ez bizonyos alkatrészek fajtáját is befolyásolta. Azonban amennyire lehetett, a főbb elveket irányadónak tekintettem a helyszűke ellenére. Ehhez tervezem a kapcsolás gyakorlati kivitelezését. Kezdő építőknek ajánlanám, ha nem csupán egy kapcsolás megszólalása érdekli őket, hanem igény merülne fel egy jobb hangzás elérésére, felejtsék el a kényelmes, más elképzelése szerinti panelek másolását, és próbálják ki az általam közölt módozatokat. A mellékletekben azt próbálom megmutatni, hogyan lehet egy elvi rajzból átlag feletti hangzást elérni, bizonyos technikákkal. Megjegyezném, hogy az áttekinthetőség miatt, a rajzok nem minden alkatrésze lesz a rajz szerinti helyén, mivel légszerelésben készül, azaz fóliacsík nélkül. Ebbe beletartoznak az ellenállások, és a 100µF-ok is, mivel azok az IC közelébe kapnak majd szállást. A kivitelezési technológiához tartozik a minél rövidebb huzalhosszok, és lehetőleg az alkatrészek saját kivezetéseinek kizárólagos használatával kialakított kötéspontok. A rajzokon egy-egy érték két darabból kivitelezése a Dale CPF ellenállások elérhető értékei miatt volt szükséges.
Ez az
Elérkezett a pillanat, amikor belevágtam a folytatásba. A bontásnál egyenként forrasztottam ki a tápvezetékeket, és mindjárt szigeteltem is egyenként az esetleges zárlat elkerülése miatt. Így eljött az idejük a maradék zsugorcsöveknek... A panel a megmaradt alkatrészekkel kuka, mivelvolt ezekből a megmaradt használati értékük számomra kevés lenne. Kialakítottam a bemeneti RCA-k, és a poti konzolját. Az RCA-k a nem rég említett elvek miatt szigetelővel lesznek rögzítve. A szigetelő gyűrű két darabból szokott állni, egy vállas gyűrű, és egy alátét forma. Mivel sok maradékom volt ezekből, úgy döntöttem, hogy két vállas idommal szerelem meg a biztosabb rögzítés miatt. Mivel egy vállas gyűrűesetén a tengelyirányú elmozdulást a meghúzás erőssége határozza meg, míg két vállas gyűrű esetében két oldalról van egy rövid hosszon tengely irányú vezetés. A furat mérete a szigetelőnek 9,5 mm-es. nem árt a merőlegesség a furat tekintetében. A képen látható, hogy több fúrómérettel készült a végső furatméret. Sorjázás után még egyszer átforgattam a 9,5 mm-es fúrót kézzel a furatban, hogy a kitörés miatt esetleges minimális sorja se csökkentse a furat méretét
Gondoltam egyet...
Ha már szétszedtem, fényezgettem a készülő HC-TB-ME mechanikáját, nem volt szívem úgy rászerelni a régi bordát, ahogy azt annak idején, még a hőskorban levágták nekem. Hát neki álltam egyik este csiszolgatni, de nemigen haladtam vele. Megvizsgálva ennek okát, arra kellett rájönnöm, hogy ezt előtte kellet volna megtennem. Így büntetésből takaríthattam magam után a hiába való tevékenységem miatt. Ugyanis igen csámpásra vágták anno. Felhúzni maróval meg nem lehetett volna az élét, mivel a vcskrz rögzítésére levegőbe fúrt egyik furatába sikerült beletörni egy 1,8-es előfúrót, és az ott leselkedett az otthagyott furat tetején. Így hát mégiscsak új borda után kellett nézni... Csakhogy a régi méretben (magasság 60 mm) jelenleg nem volt csak 56 vagy 67 mm-es. A 67 mm sok volt, az 56 mm-t meg kevésnek éreztem. Ám további érdekességek vártak az ügyben, de ezt már a Hűtőborda témában folytatnám.
A kör lassan záródik
Mindig van valami új a nap alatt, azaz barkácsolás közben. Szétszedte a régebbi építésű Head Canampomat, hogy HC-TB-ME lehessen belőle. No de ezer gond várt rám a helyszűke, és az új elvek miatt. Mivel nem új építés meg kellet szenvednem a régebbi méretek kapcsán az új panel viszonylagos méretazonosságainak biztosításával. A mechanika kivitelezése nem egyszerű dolog megfelelő műszaki háttér nélkül. Megvéve az 56mm magas "belamikat", olyan szerencse ért, hogy találtam hozzá marási lehetőséget. Sőt úgy néz ki, hogy nemsokára kerül egy használt K701 (Osztrák) is saját használatra. De addig is összeállítottam a hűtőblokkokat. Ez azonban nem volt egyszerű feladat az egyke fúrógépapparátussal. És abban a szerencsés helyzetben vagyok ezzel, hogy a fúrógépemet nem rég újítottam fel, így nem lötyög a tokmánytengelye, és a szintén újonnan vásárolt kis satu, aminek öntvénytalpa volt, Síkba marattam, hogy ne billegjen az álványasztalon. Szóval ez még elmenne, de tizedre dolgozni vele így sem egyszerű, a rossz szemem, és a hiányos világítás miatt. Van ami szemre is elég, de van olyan méret, ami ezen a szinten már problémát jelenthet. Az előző szerelvényezés az előlapon pozíciókat jelentett. A poti tengelye, a vcskrz kapcsolórúdja. Ezeket produkálni kell az új panelen, és a hűtőegységgel is ( magasság+szélesség). A továbbiakban, röviden, a kezdő amatőröket szeretném biztatni, hogy lehet hasonlót csinálni egyszerű körülmények között is.
Nálam a hőpuffertömb, és a borda összefogása volt a nem egyszerű dolog, mivel az említett térbeli megfelelőséget kellett tudnia. Először is mérethelyesen kijelöltem a bordán a csavarok helyét úgy, hogy a túloldalon a 7 mm-es csavarfej furatok ne jelentsenek gondot az ottani elemeknek. Majd átjelöltem a bordavölgyben a majdani furatok közepét. Pontozó, 1, majd 3 mm-es központfúró, és végül a 3,3 mm-es fúróval átfúrtam, és sorjáztam. Innentől az aprólékosságok. Mivel a bordának a panel aljáig kellett érnie az említett méretek miatt csípőfogóval leszabtam két paneldarabkát, aminek a szélességének 10mm-en belül kellett lennie. Ezeket belehelyeztem a satuba az egyik oldalra. Rátettem a hőpuffer elemet, mellé a bordát úgy, hogy két oldalról keménypapírbélést kaptak a megnyomódás elkerülése miatt. Tolómérővel ellenőriztem párhuzamosságokat az MÉ 1 mérőpontokon, és a két elem egymáshoz való tervezett viszonyát MÉ 2 mérőponton.
A "belami" görbesége miatt csak közepesen húztam meg a satut. A kis fúrógépembe átfogott 3,3 mm-es fúróval átjelöltem a hűtőpuffertömbre a furatpozíciót. Kifogás, asztal kézzel lesöprése, Hűtőtömbön a jelölésnél 1, majd 3mm-es központfúrokkal fúrás a kúposságuk besüllyedéséig, majd 4,5 mm-es fúróval átfúrtam a tömb-öt. Sorjázni még nem kellet, mert a fordítás után a munkaterület az asztal furata miatt a levegőben van. Maradt a csavarfej 7 mm-es furata fejmagasságig. Fúró kifog, sorjázó be, és mindkét oldal kézből sorjáz. Következet az átjelöléskor használt bordafuratba az M4-es menet vágása. Majd a két elem összefogása M4-es csavarral. Megfordítva a két elemet, az előzőekben írtak szerint meg lehet ismételni, de már csak az MÉ 1 mérések kellenek, mert az oldalméret már adott. A második szélső csavar betekerése után már mérni sem kell, mivel a középső átjelölő pozíciónak már mérethelyesen adódnia kell.
A fúróval hogy csinálsz menetet? Simán befogod a menetvágót és adjad neki? Én még ilyet nem láttam. Én mindig kézzel szerencsétlenkedek.
A hozzászólás módosítva: Feb 18, 2023
Gépi menetfúró.
ui: mivel nem tudom jól elmagyarázni: Bővebben: Link A hozzászólás módosítva: Feb 18, 2023
Gondolom láttad a háttérben a lenolajas tálat hurkapácával,mert ekkora méretnél felesleges a pancs. Aztán kisfordulaton, az elején 1-2 kiemelés. A gépi derékszög segít a dologban.
De mennyire húzod a fúrót? Mert kézi fúrónál oké, valamilyen szinten viszi magát, de ha jól látom állványos fúróval dolgozol. Vagy érezni kell mennyire húzod neki?
|
Bejelentkezés
Hirdetés |

























































