Fórum témák
» Több friss téma |
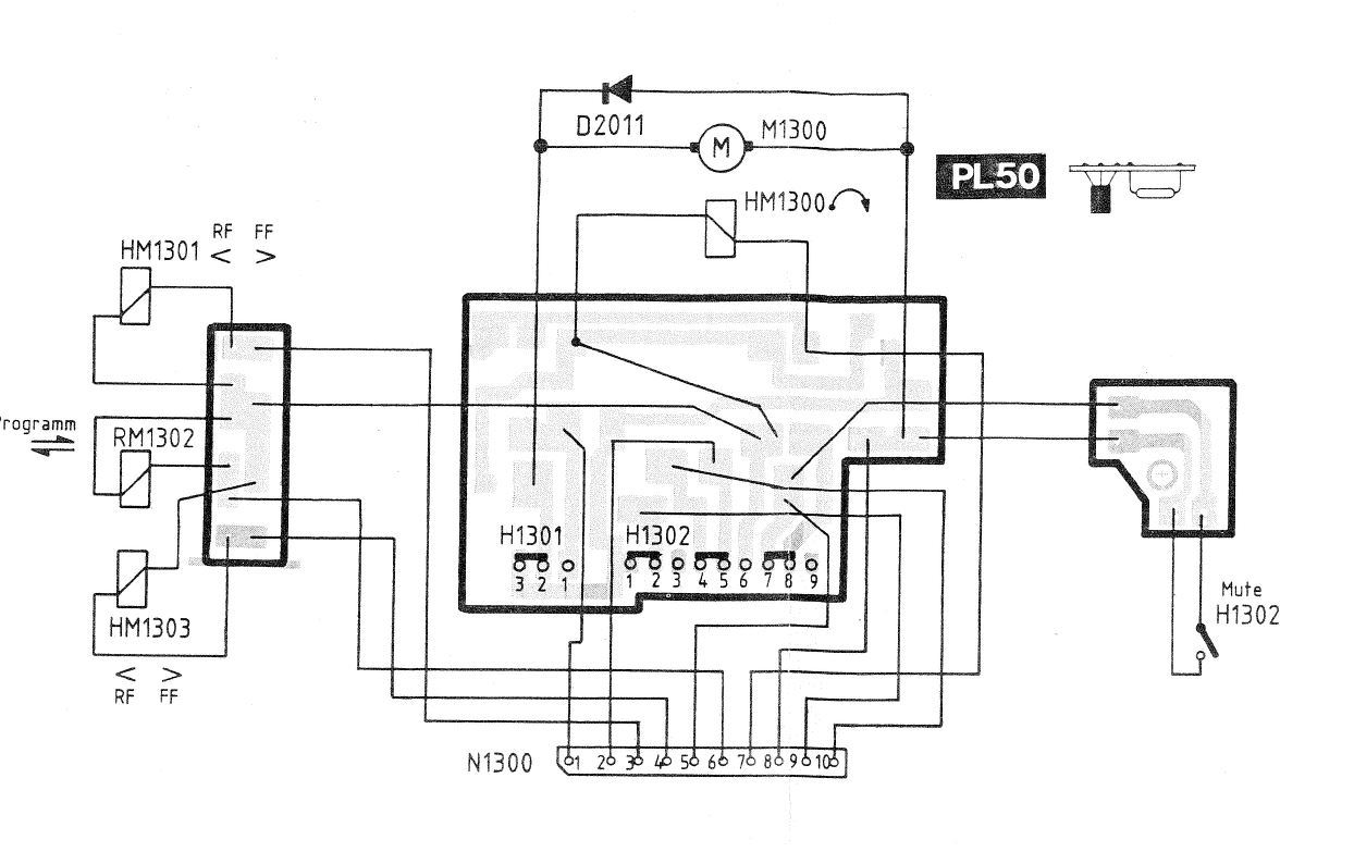
A képen a mechanika bal oldalán a piros tekercs melletti panelen van egy 9 pólusú kapcsoló. Ha annak a 4-5 lábai (panel csatlakozón vezetékeknél 2-10) kapcsolják a rádiót. Zárva kazetta, nyitva rádió. Illetve van még arrafelé egy némító kapcsoló is, ami ugyanitt az 5-ös vezetékre kapcsol testet.
Szerk: az a Hilti szalag vagy a rögzítése nem ér hozzá semmihez? Szerk 2: lehet, hogy a panel nem vezetékkel csatlakozik bármihez, hanem rá van tolva az alaplap tüskéire A hozzászólás módosítva: Okt 22, 2023
Egy ötlet, ha ki tudod szerelni a kazetta mechanikát, a hozzá tartozó elektromos csatlakozókat kihúzod a nyákpanelre forrasztott foglalatból, elvileg így kiiktatod a mikrokapcsolót amely felelős az átkapcsolásért, ( volt már olyan hasonló probléma egyéb autórádiónál melynél ki lett szerelve a kazetta mechanika, a fizikai kialakítása nem tette lehetővé a mikrókapcsoló kiiktatását, hozzáférhetetlen volt a gyártás technológia miatt) így csak a rádió részegységnek működnie kell.
Azt a zöld panelt kicsavaroztam, aminek látszik a széle a fotómon a piros tekercs mellett. Erről megy egy 10 pólusú csatlakozó és egy 5 pólusú csatlakozó a rádió mélyébe. Nem tudom, hogy ezeknél kell-e keresgélni.
![]() Ha jól látom, a mechanikát 4 csavar tartja, de egyenlőre nem merem kicsavarozni a helyéről. Itt megtekinthető az autórádió szerviz manualja. A hozzászólás módosítva: Okt 22, 2023
Idézet: „Erről megy egy 10 pólusú csatlakozó” Fentebb írtam: ennek a 2-10 pontjai a rádió-kazetta váltó (zárva kazetta), az 5-test pedig a némítókapcsoló (zárva némít). Mérd ki, de valószínűleg jobban jársz orcika javaslatával, ha kiveszed az egész mechanikát, mert akkor az alaplapra is rá lehet nézni. A hozzászólás módosítva: Okt 22, 2023
Jó, ha ezt a 10 pólusú csatlakozót lehúzom, akkor elvileg kellene lennie rádiónak, ha amúgy minden rendben van?
Lehúztam azt a 10 pólusú csatlakozót a panelről és bekapcsoltam a készüléket. Így már másféle zizegés van, ha koppanásig maximumra tekerem a hangerőt, az egyetlen dolog, amire reagált, hogy ha megnyomtam az "ARI" gombot és megjelent a felirat a kijelzőn, akkor megszűnt a zizegés is, míg ismét meg nem nyomtam.
Csak a tisztánlátás miatt, képen a fő panel amelyen pirosan bekereteztem azt a kettő kábelköteget kell a csatlakozóból kihúzni ami a kazetta mechanikához kapcsolódik.
A képen merre van a rádió eleje? Lefelé vagy felfelé?
???
Nem mindegy? A csatlakozó mellé a panelre van szitázva a P1300. Te töltötted fel nemrég az SM-et, abban is benne van.
Szerintem így.
vision61 ‒ A szerviz manualt csak linkeltem, nem az én feltöltésem.
orcika70 ‒ Pont ott vonul keresztül fölötte a kijelző szalagkábele, így különös óvatosságot igényel a csatlakozóhoz való hozzáférés, de úgy tűnik, hogy megvan. Csatlakozót kihúztam, készüléket bekapcsoltam: most már nem reagált a kazettára, tehát az a mechanika csatlakozója, viszont még így se változott semmi, a tuner továbbra se szól.
Amit az előbb a piros tekercs melletti panelről lehúzott 10 pólusú csatlakozó vissza van rakva?
Igen, megpróbáltam annak visszarakott állapotában is, de nem segített.
Csal ötletnek. Esetleg az UKW/MW kapcsolóját esetleg ellenőrized, hogy nem kontaktos-e? Lehet a tápfeszültséget is átkapcsolja az AM/FM fokozathoz.
Ha benyomom, hogy váltson, akkor FM szerű zaj lesz, de olyan, mintha a hangoló tekergetésére nem reagálna.
Értem. Még van ötletem.
![]() Ha van lehetőséged én mindenképpen megvizsgálnám a panel forrasztási oldalát. Mert lehet, hogy forrasztási hiba lesz. Én már sejtek egy lehetséges problémát, de nem merem leírni. Na jó leírom. ![]() (Szerintem a kicsi kerámia trimmer-kondenzátorokat kellene eltekerni egy kicsit. Az idők folyamán lehet, hogy korrodált az érintkezőjük és nem teszik a dolgukat. Azonban ezt csak a legvégső esetben tedd meg! Mert ezzel a tetteddel el is hangolhatod a rádió részt. Esetleg valahogy bejelölni majd őket, ahogy gyárilag álltak.
Nem szeretném kibányászni a helyéről az "ICeS" autórádiót, mert az eredeti csatlakozók hiányában fixre lettek kötve a hangszórók, amik oda vannak csavarozva.
Blaupunkt autórádióban mit nézzek még meg?
Blaupunktnál jöhet a mérőműszeres alkatrészhiba keresése.
Úgy tűnik, hogy ez már kezdi meghaladni a képességeimet.
![]() Mi a funkciója a mechanika melletti panelnek, amit először kicsavaroztam?
Összefogja egy csatlakozóba a mechanika elektromos komponenseit, azon van a kapcsoló, amit a mechanika mozgat és a kazetta kiadó tekercs.
Rendben, akkor azt a panelt is visszakötöm. Sajnos a kazetta mechanika csatlakozóinak leválasztása után se szólalt meg a rádió tuner.
Ha még nem raktad vissza a mechanikai részt, mert így egyszerűbb lesz a készülékkel a munkafolyamat, jöhetne a mérőműszeres hibakeresés. Először is ennél a képnél jóval élesebb képet kellene készíteni a panel oldalról, igy kettő évvel korábban készítettnél.
Az konkrétan a rádió alja, a kép úgy készült, hogy rátettem az autórádiót a szkennerre.
![]() Jelenleg nem férek hozzá az autórádió aljához, de a szerviz manual 13-14. oldalán látható az alaplap, ami körben hozzá van forrasztva a készülék házához is.
Azért is kell a panelről egy használható jóminőségi fotó, hogy megegyezik-e a dokumentben szereplő panel rajzolat, mivel 4 típusban szerepel.
Ez a panel lesz az, legalábbis a kazetta mechanikához menő csatlakozó stimmel.
2000/3000TRAFFIC/4000 rádió bekötésSziasztok!Ford mondeo mk3 autórádiót szeretnék szobai használatra.Tipus:2000/3000TRAFFIC/4000. Az ISO csatlakozóról kivezetékeltem a hangszórókat(csak 2 párat)és az accu +,-pineket. Ráadva a tápot (12v/5.5A kapcsi táp) ,elindul,kéri a key kódot.Gyári könyve alapján el is fogadja,de okézás után kikapcsol.Hangszórók koppannak egy picit.Agyujtás pinre + táp adva nem kapcsol ki,de ujra kódot kér.Szándékosan elrontva a kódot már írja ,hogy 2.-ik própálkozás.Mit kellene még bekötnöm,illetve mikt rontok el?A motorvezérlőtől kérne még valamit? ISO pinout:http://mondeo.hu/wiki/index.php?title=R%C3%A1di%C3%B3_l%C3%A1bkioszt%C3%A1sok |
Bejelentkezés
Hirdetés |







Csatlakozót kihúztam, készüléket bekapcsoltam: most már nem reagált a kazettára, tehát az a mechanika csatlakozója, viszont még így se változott semmi, a tuner továbbra se szól.






