Fórum témák
» Több friss téma |
Köszi!
A vizet persze, üríti.
Akkor nagyon valószínű a kefe a gond.
Sziasztok!
Hozzájutottam egy bontott duo mosógép vízszelephez, amit öntözőrendszerben szeretnék hasznosítani. Ennek a 230V AC behúzótekercseit szeretném áttekerni, 12V DC-hez. Csinált-e már valamelyikőtök ilyen megoldást? A tekercs menetszámára lennék kíváncsi, ha valakinek van ez irányú gyakorlati tapasztalata. Mivel beöntött volt a tekercs külső borítása, így csak levágni bírtam róla, a huzalozással együtt, így a 230V-hoz tartozó menetszám nem ismert. Ha nincs senki, akinek ez már sikeredett, akkor elkezdem megtekerni, 100 menetenként tesztelve, mérve. Előbb utóbb csak jó lesz De ha ez elkerülhető, azt nagyon megköszönöm!
Szerintem is csak próba cseresznye alapon megy. Azt ne felejtsd el hogy DC-n csak a tekercs ohmikus ellenállása számít, nagyobb áramot vesz fel, melegszik, esetleg vezérlésnél a meghúzás mehet max-on, majd visszavenni az áramot addig amíg stabil a benntartás. Lehet jobb ha AC-ben vezérled...
A hozzászólás módosítva: Jún 21, 2024
Ez BLDC motor, kefe a ló.
![]() Idézet: „32-es hiba: Kiegyensúlyozatlanságérzékelés funkció Ok A készülék túl nagy kiegyensúlyozatlanság ellen a centrifuga fordulatszámának csökkentésével vagy teljes leállással védekezik. Emellett a készülék megpróbálja javítani a ruhadarabok eloszlását azzal, hogy többször újraindítja a centrifugálást; ez meghosszabbítja a program lefutási idejét.” Valahol van benne egy 3-G sensor esetleg ez okozza a hibát.
Szerintem mielőtt bárminek nekiállsz, nézd meg mekkora átfolyó vízmennyiséget tud ez a szelep.
Lehet, hogy kevés lesz...
Bocsánat! Nem néztem meg, hogy ez a típus nem kefés motorral hajtott. Ezért természetesen hülyeséget írtam. Elnézést kérek. Ebben az esetben más a helyzet, mert az elektronika a motor áramfelvételét figyelve működik. Így, csak a vezérlőpanel átvizsgálásával lehet megállapítani a hiba pontos okát. Úgy látom, Hutty már leírta a lehetséges hiba egyikét.
Keresd meg a dokumentumait. Abba bele van írva milyen magasan kell hogy legyen a cső legmagasabb pontja. Fordított U alak miatt nem folyik ki a víz.
Sziasztok.Tudom, hogy nem mosógép, de bízom benne kapok segítséget. Elektrolux EDP 2074GW3 szárítógép E50 hibakódot ír ki indulás után, de ha veszek ki ruhát, akkor elindul, csak egyre kevesebb ruhát szárit így. Mi lehet a gond?
Helló Mindenki!
Instrukciót szeretnék kérni egy Whirlpool L2524 panellal/mosógéppel kapcsolatban (azaz Indesit). A centrifugálás/vízkiszivattyúzás elindul, lefut, más funkció vagy csak noszogatásra indul el (konnekorból kihúz-bedug, gomb nyomogat, stb), vagy ha elindul, megy vagy 2-5 percig, aztán az indítógombot villogtatva megáll (van mikor rányomva újra elindul és folytatja a műveletet, van mikor ki kell húzni a konnektorból majd bedugni és úgy lehet újra elindítani, de van hogy semmit nem csinál. 1000µF tápkondik, és a 400Voltos kondik, valamint fűtőszál relé cserélve benne, a fűtőszál ellenállása 26Ohm, a digit műszer 20MegaOhmos tartományban sem mutat semmit a földeléshez képest a fűtőszál másik két lábához, vízszint kapcsoló1-2-3 lábát mértem alaphelyzeti zárása és belefújva is jó a zárása, motoron szénkefe új. Mi lehet még a probléma? Előre is köszönöm!
Szia! Pedig ez tipikus táphiba. Van ott még pár elko azokon kívül amit írtál. Cseréld őket
Üdvözletem!
Kicseréltem (még egy 47µF 50V, és egy 330µF 25V kondi volt), de ugyanaz a helyzet. De azért köszönöm az ötletet.
A hozzávaló javító kittben, ennél azért jóval több alkatrész van. (Persze az az eldurrant IC-ig használható) De van benne induktivitás/biztosíték ellenállás, ami "megnyúlhat"...
Sziasztok!
Whirpool F27 hibakódot dobott (ez konkrétan AWE 55610 típus), ami irányváltás hiba lenne. A motor egyik szénkeféje volt feltapadva. Bízom benne másoknak segítség. A hozzászólás módosítva: Júl 27, 2024
Sziasztok!
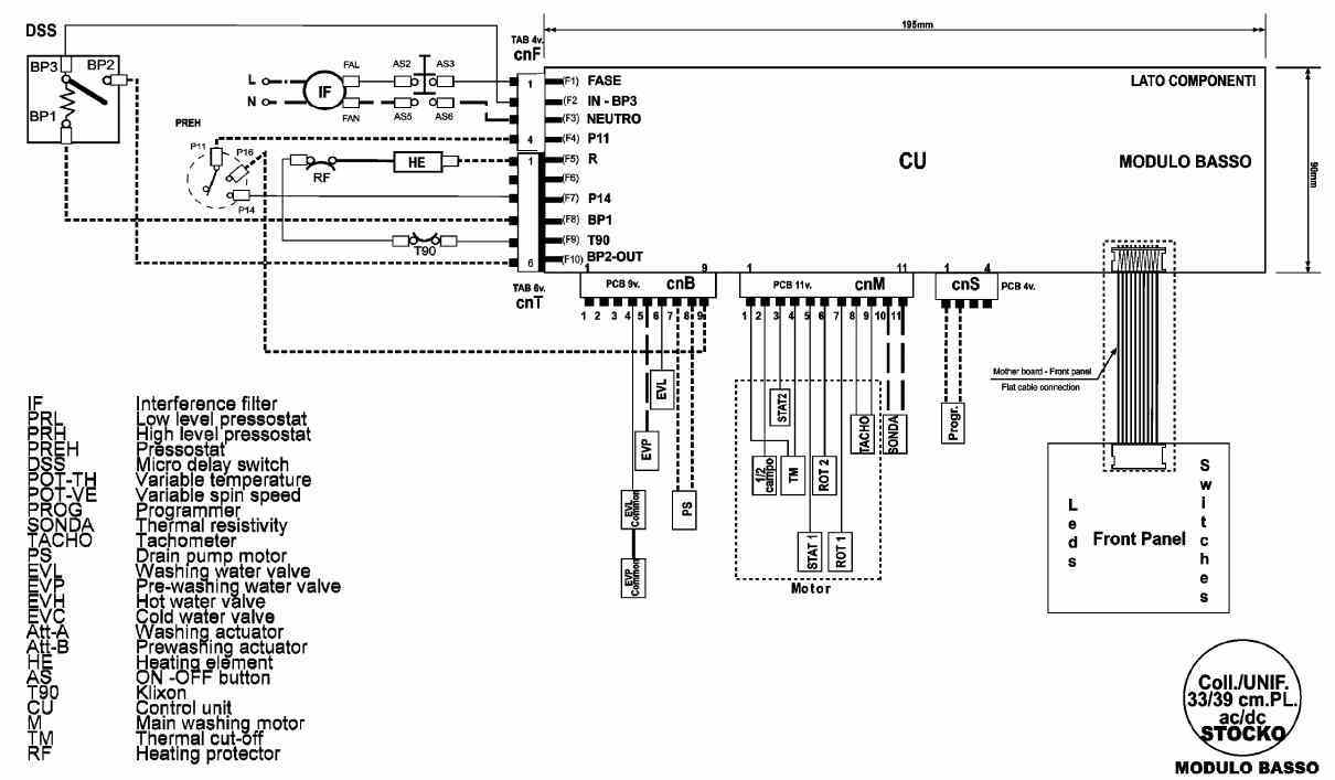
Van egy whirlpool AWG860D mosógépünk, ami mosás közben leverte a kismegszakítót. A vezérlő panelon egy nagyáramú graetz egyik diódája, meg a graetz-et kapcsoló triak zárlatos. A panel alján a csatlakozótól egy fojtótekercsre menő fólia is elégett.. A neten talált rajzon úgy látom, hogy a graetz a motor sztátort kapcsolja.. Azt nem tudom, hogy a motor hibája okozta-e a pusztítást, vagy csak a félvezetők haltak meg? Megköszönném, ha valaki megosztaná a tapasztalatát..
Szevasztok! Van egy whirlpool awt2274/3 tipusú mosógépem. Minden működött, kb. 8 évre leraktam egy páramentes pincébe. Most beüzemeltem volna, de olyat produkál, hogy vizet szív és el kezd mosni. Ahogy abbahagyja a vízfelvételt, rögtön ürít /kb3liter vizet/ majd rögtön leáll. Ha továbbkapcsolom ismét elkezd vizet szívni, majd rögtön ürít. És ez így megy végig. A végén kinyitom nem marad benne víz. Ha tudnátok segíteni, nagyon megköszönném! Egyébként egy hasonló gépen már szinte mindent kicseréltem házilag. Ha valaki tudna segíteni, nagyon örülnék! Előre is köszi a válaszokat!
kb. 50 cm-re a földtől beépítve a falba
Nem ott, hanem a hátulján van egy műanyag akasztó a vízszint felett. Abban benne van a cső?
nincs! csak lóg a földön, azután bemegy a falba
Tehát: ahogy kijön a cső a gépből, rögtön felfelé kell haladnia a csőnek, ha jól értem!
Különben kifolyik a víz a gépből... fél méter az alacsony, menjen fölé, és kanyarodjon le
Ha jól értem mindenképpen a gépben lévő víz szintjénél magasabbra kell rögzíteni a csövet, hiszen ott is van az akasztó a csőhöz a gép hátulján. Há remélem csak ennyi lesz, hétvégén jutok a gép közelébe, kipróbálom! Köszi a válaszokat! Köszi!
Üdv! Hàt felrögzítettem a kifolyòcsövet, de sajnos így is ugyanazt produkàlja. Folyton vizet szív, majd ürít, majd megàll. Lehet, hogy valami vezérléssel kapcsolatos probléma van ? Esetleg van még valami ötlet? Köszi!
A szintkapcsolót ellenőrizd. A rámenő gumicső tisztaságát ellenőrizd és belefújással győződj meg róla, hogy kapcsol-e.
Szia! Nekem az a meglátásom, hogy a légkamrában kiszáradt kosz okozza a hibás vízszint érzékelését. Ahogy vizet vesz a gép a légkamrában lévő kosz felemelkedik a nyomáskapcsoló távadó csövének csatlakozásáig és eldugítja (magas vízszint), majd jön a kiszivattyúzás amikor leereszkedik a kosz és kezdődik minden elölről. A gép jobb oldalán kell lennie ahol a fűtőszál és a hajtás is van. A régebbi gépeknél ez a bal oldalon van külön. Bővebben: Link
Sziasztok!
Tudnatok e olyan embert ajánlani aki vezérlök javitásával foglalkozik szabolcs megyében.Háztartási gépek javitásával foglalkozom és az eddig Takács Csaba kollégánk javította a vezérlöket de ö sajnos elhunyt.Segítségeteket elöre is köszönöm!
Szia!
Én azt gondolom, ami ezeknél a gépeknél ilyen idős korban ilyen rendellenes működést okoz, az a tápegységében a soros 1 vagy 1,5µF X2-es kondenzátor kiszaradása. Leginkább centrifugánál szokta produkálni a hibát, de ha kellően gyenge már, akkor simán produkál ilyet. Tudom, hogy nem rögtön az elektronikánál kell kezdeni, de szerintem siman megér egy misét. Üdv, Palkó. |
Bejelentkezés
Hirdetés |





De ha ez elkerülhető, azt nagyon megköszönöm!




