Fórum témák

» Több friss téma
Fórum » Bluetooth kérdések
 
Témaindító: Gory, idő: Szept 13, 2005
Lapozás: OK   22 / 22
(#) Inhouse válasza VIM hozzászólására (») Júl 27, 2025 /
 
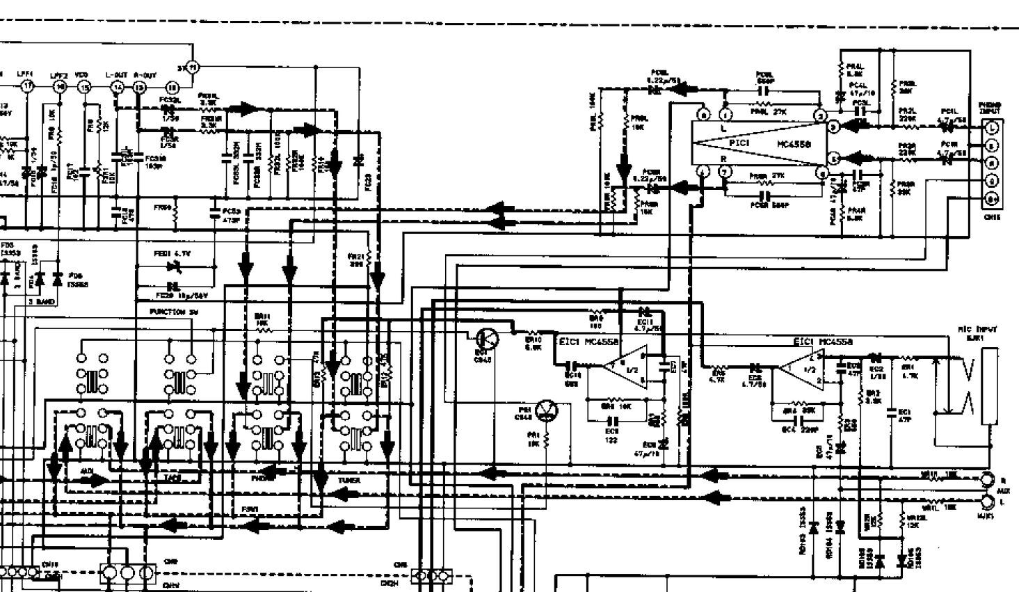
A szürke a hangszedő vezetéke. Azért nem jó (bár igen, ez a phono), mert nem vonalszintű jel megy rajta. Egy alacsony jelet fogadó bemenet, ráadásul RIAA korrekciót is tartalmaz az utána jövő előerősítő. Tehát nem itt kell betámadni, hanem ennek a fokozatnak a végén.
Ez a 670-es rajz egy szkennelt dokumentum, borzasztó minőségben. A Phono bemenet után egy MC4558 dupla műveleti erősítő végzi az erősítést és a RIAA korrekciót. Ennek a kimenete megy a bemenetválasztó kapcsolóra. (Ennek a verziónak van mikrofon és AUX bemenete is gyárilag, itt nem is kéne barkácsolni.) Ezt kellene megszakítani, és ide mehetne a BT panel kimenete. Ennek a tápját is megoldhatod akár a centerből szerintem. Az más kérdés, hogy lesz-e az ezeknél sokszor előforduló ciripelő zaj...
A képen látható a tuner kimenete is, meg az említett mikrofon és AUX bemenet.
(#) VIM válasza Inhouse hozzászólására (») Júl 27, 2025 /
 
A 707-nek van valami mikrofon mixing bemenete de ezt nem tudom, hogy mire használható ha csak nem karaoke-ra. Ez nem volna esetleg opció?
(#) Gafly válasza Inhouse hozzászólására (») Júl 27, 2025 /
 
Anti/inverse riaa circuit (így lehet rákeresni) is játszhat, és akkor nem kell semmi belematatás a készülékbe. Mérnökként persze minden érzékem tiltakozik jól leosztani a jelet, és visszaerősíteni...
(#) FAZ1 hozzászólása Júl 27, 2025 /
 

Bluetooth csatlakoztatás

Van egy bluetooth adapterem, az a neve, hogy Wirelles. (PRO-00477 holm0178 bluetooth aux)
Kérdéseim róla a tartozékai függvényében:
Van maga az adapter- szerkezet, az egyik oldalán Jack-nak dugó-aljzat,
a másik oldalán pedig egy régebbi típusú mini USB-s bemenet. (Azon keresztül lehet tölteni.)
Maga az említett Jack dugó viszont mi lenne? Bemenet avagy kimenet?
Van (járt) hozzá egy olyan spéci Jack dugó-adapter, amelynek mindkét vége csak dugó.
Sajnos azt nem tudom, hogy így hangjeleket ad ki, avagy hangjeleket lehet vele hangrendszerekbe beküldeni (persze sztereóban). Elvileg és állítólag az egész cucc autókhoz való.
/megj. nálam viszont az autóban pl. nincs semmiféle dugalj - a szivargyújtó dugóján kívül/.

Nagyjából így néz ki. - https://hasznosholmikhu.cdn.shoprenter.hu/custom/hasznosholmikhu/im...385004

Ha kimenet, akkor minek bele a mikrofon?
Ha meg bloetooth hangbemenet, akkor talán így esetleg elmegy?
A hozzászólás módosítva: Júl 27, 2025
(#) tki válasza FAZ1 hozzászólására (») Júl 27, 2025 /
 
Itt van róla leírás, felesleges lenne idemásolnom: https://www.bronze.hu/Bluetooth-Aux-adapter-Holm0178

Mondjuk, ha rákeresel (PRO-00477 holm0178 bluetooth aux - te írtad), azonnal jön rá találat. A "Wirelles" nem típus, hanem a "wireless", vagyis "vezeték nélküli" szó tévesen leírt formája lehet.
(#) Gabó válasza FAZ1 hozzászólására (») Júl 27, 2025 /
 
Telóval BT-n csatlakozol rá, és a jack csatin adja ki a hangot. Annó néztem ilyen kütyüt, sokat ne várj tőle hangzásra.
Mikrofon azért van benne, mert az autó hangrendszerét használja kihangosításra, maga az eszköz a mikrofon is, így lehet használni autókba kihangosítónak
A hozzászólás módosítva: Júl 27, 2025
(#) FAZ1 válasza Gabó hozzászólására (») Júl 29, 2025 /
 
Nem is várok! Csak én azt nem tudtam, ez ki-, vagy beadja a Jack dugóján a hangot.
Azt már tudom, pl. a képet/filmet nem viszi át sehová. Nem is igazán tudja értelmezni.

Autóba meg sehová se tudom dugni, mivel az autórádiónak gyárilag nincs kivezetve semmije.
(#) Inhouse válasza FAZ1 hozzászólására (») Júl 29, 2025 /
 
Most láttam, hogy létezik olyan BT autóba való adapter, ami kiterjesztett képernyőt tud. De nem ilyen egyszerű. A gyári multimédiának is tudnia kell, gondolom, valami Andoidos cucc. A trükk annyi, hogy a gyári csak USB-n összedugva tudja, és ez az adapter vezeték nélkül teszi ezt lehetővé.
(#) kokopo válasza Tomi94 hozzászólására (») Aug 8, 2025 /
 
Lehet, hogy gáz van
Nem tudtam bekötni, csak Mono-ba, a Bluetooth modult
Összeraktam, eredeti állapot, és úgy is Mono-ban szol, a kazetta és a rádió is
A chip TA8189N, ahogy nézem quad, bővebben utána nézve, "működhet Stereo-ban is" magyarázat van
Létezik, hogy ez az IC/PHILIPS magnó, Mono lenne?
Köszönöm
(#) Inhouse válasza kokopo hozzászólására (») Aug 10, 2025 /
 
Gyanús, hogy egy ilyen rádió ne lenne sztereó... Esetleg az átalakításkor összezártad a 2 oldal vezetősávját, és ez a visszaalakításnál is úgy maradt.
Egyébként fura, hogy ezt nem írták rá (pl. Stereo sound, vagy hasonló hangzatos szöveg)..hiszen nem sok funkciója van, ilyen alap dolgokkal is szoktak hencegni. Bár az FM sávnál ott a stereo felirat, valószínűleg ott van az ezt jelző LED. Ha tényleg monó lenne, akkor szerintem a magnó fejek is adok lennének, meg a jack aljzat, a hangerő potméter, de nem is lenne 2 hangszórója, nézd át! De szerintem inkább az első megérézés lesz az igaz...
Néhány gagyi BT panelnél az AUX pl. monó...de úgy, hogy a jack aljzatnál simán össze van zárva a 2 oldal. Amúgy sztereó a cucc, ezt leszámítva, ha jól emlékszem. Egy öreg Videoton asztali rádióba került, amúgy oda pont jó...más kérdés, hogy akkor sem zárnám direktben rövidre a 2 oldalt egy jack bemeneten, lehet, hogy a forrás kimenete nem örülne neki...
A hozzászólás módosítva: Aug 10, 2025
(#) kokopo válasza Inhouse hozzászólására (») Aug 10, 2025 /
 
A rádiónál, a kapcsolót próbálva, csak az a bizonyos stereo susogás jön be, de effekt az nincs, kazettát próbálva, ott sincs stereo hatás, mindez az eredeti állapotában (mármint ahogy hozzam került)
Poti, meg a fejek az stereo, de hogy miért szol mono-ban, nem tudom, mintha gyárilag ilyen lenne, vagy előttem valaki bütykölte volna
(#) Inhouse válasza kokopo hozzászólására (») Aug 11, 2025 /
 
Azt írtad, hogy átalakítottad, de nem volt sztereó a BT-al. Aztán visszaalakítottad és az "eredeti állapotában" sincs. De ez már nem eredeti állapot.
Sztereó hatás? Kell egy felvétel, amiben egyértelműen azonosítható a 2 oldal. Pl. Edelweiss ...oh yes, oh no...stb. De ha megpiszkálod egy kis csavarhúzóval a fejnél az egyik, majd a másik vezetéket, akkor is elég egyértelmű tud lenni. Ha a készülék sztereóra van építve, sztereó a fej, a vezetékezés, a poti, az erősítő, a hangszórók, és mégis monó, akkor valahol össze van kötve a 2 pont.
(#) kokopo válasza Inhouse hozzászólására (») Aug 11, 2025 /
 
Akkor félreérthető voltam, bocsi
Úgy értettem, hogy miközben tettem volna bele a modult, közben vettem észre, hogy Mono
Utalna kiszedtem, hogy megnézzem, amúgy is Mono-e, és sajnos igen
A fejre majd rápiszkálok, hogy van-e külön csatorna (eszembe juthatott volna)
Ahogy körülnéztem, úgy vettem észre, hogy nincs belepiszkálva, olyan mintha gyárilag lenne valahol Mono-ba kötve
(#) VIM válasza Inhouse hozzászólására (») Aug 11, 2025 /
 
Emlékeztem én erre a kazettában kialakított bluetooth átalakítóra de azt nem gondoltam, hogy ilyen olcsón is lehet kapni és nem kell semmit sem mókolni és mobil.
A hozzászólás módosítva: Aug 11, 2025
(#) Inhouse válasza VIM hozzászólására (») Aug 12, 2025 /
 
Valóban, de a jel/zaj viszony itt is áldozatul esik, meg a frekvenciamenet is változik.
Következő: »»   22 / 22
Bejelentkezés

Belépés

Hirdetés
XDT.hu
Az oldalon sütiket használunk a helyes működéshez. Bővebb információt az adatvédelmi szabályzatban olvashatsz. Megértettem