Fórum témák
» Több friss téma |
Fórum » Csöves erősítő készítése
Ne feledd betartani a fórum viselkedési szabályait, és a topik megmaradásának feltételeit. [link]
A téma átmenetileg fagyasztva lett, hozzászólni nem tudsz!
No, és most jön a turpisság, mert készítem a táp"panelt"!
1mm-es textilbakelitbe szegecselt alkatrészek, dróttal összekötögetve, mint a régi szép időkben... 110v egyenirányítva, szűrve-pufferelve 680uf/200v-os kondival. 250v egyenirányítva, szűrve 470+220µF/400v-al, és a kettő sorba kötve. Összekötési pont a G2, az anód meg vagy 500v! És csak relével kapcsolom a G2-t. a minusz, 50v~ból lesz vagy 70-75v, csak lezárja ha kell...
Vigyázzunk, nehogy lewarnoljanak!
Maradjunk a csöveseknél: ezért nem maromanyákot, hanem szegecselem...
Ne tolvajok, hanem szinesfém szakértő manegger, szorgalmas barna fiúk.
Jujj mindjár kapok megint egy felkiáltójelet!
Ez a mérés több lenne annál mert csak az alapjait irtam le. Amiről az a cikk irt de nem találom az inkább a hanganyag és egy erősitő, együttes müködése.
Emlékezetből, röviden. A Sipos könyvben irt mérésekben is kiderült, hogy a hanganyagban a teljesitményigény lehet 10x is az alaphoz képest. Önmagában már ez is figyelemreméltó. Mint ahogy az is, hogy ezt nem lehet figyelmen kivül hagyni mert ez is a zene része
Tud valaki itt németül? Mit jelen az "an anode zueiter kanal" ? Az anódra...
Hát én nem igazán tudok, de nagyjából azt jelenti, hogy a másik csatorna anódjára.
Köszi! Akkor nem az a baj.
Kanal = csatorna. De a zueiter-t jól írtad?
mert így értelmes: an anode zweiter kanal = második csatorna anódjára/anódja... szerk: megelőztek, de legalább ugyanaz a véleményünk
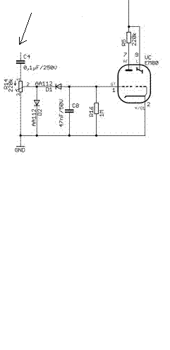
Akkor ezek szerint még mindig a varázsszemmel bajlódsz. ha a cső rács kivezetéséhez hozzáérsz akkor sem mozdul meg? Valami elkötésnek kell lennie, mert ennek így mennie kell, ha nem kötöttél el valamit.
Mai mérések bebizonyították , hogy kevés lesz az R magon kialakított kimenőnek kikiáltott trafó .
Magas átvitele megfelelő , de 40Hz alatt használhatatlan . Kell hozzá minimum SM74 magra kimenőt tervezni . Az is biztos , hogy a végfok teljesíti a 8W-ot 8,30V eff. fesztültséget mértem 8 Ohm -os műterhelésen .
Ezzel kínlódok. Tekerem a potit, mint az őrültek, de nem működik.
No ott jól elgépelte valaki. a másodikat w-vel irjuk. De ha csak egy csatornán teszteled, akkor ezzel nem is kell foglalkoznod.
Márk, próbálj a potira 50Hz-es fűtőfeszt küldeni. Akkor megnézheted, hogy mi a baj. Csatolókondi kell akkor is rá.
Én az 3-as lábát kikötöttem, mert egy másik rajzon nem volt bekötve. az 1-2-re adjam a fűtőfeszt?
6V, vagy 13V is lehet? melléklet: másik rajz.
A poti 3-as lábát is be kell kötni. Anélkül nem fog menni. A feszt a kondi elé(a két 470k-s ellenálás közös pontjához) és a testre kösd.
A nyílra kösd, meg a testre a 6-14V-os fűtőfeszt. Akkor az EM működése független az erősítőtől. A potival mozgatni kell tudni a sugarat.
DC jó? külső adapterről adom a fűtést, mert amikor sorbakötöttem az em84-et, meg egy ecl86-t, világított az em84, mert 11V ment rá.
DC nem megy be a kondin. Azzal nem lehet egy egyenirányítót próbálni.
Márk, csak azonos fűtőáramú csöveket köthetsz sorba, általános iskola 8.o.
Az E-s csöveket nem lehet sorbakötni, csak a P-seket. Ahogy Imi írta Dc nem jó, csak váltófesz.
Valaki változtatna ezen a tápon Williamsonhoz?
Sziasztok!
Az lenne a kerdesem, hogy a GU50-nel 7es lab az egy arnyekoloracs? es azt hova kell kotni testre?
Igen.
[OFF]Börzén vetted?
Búg a hsz. , az nem baj?
Így miért jobb az előfesz táp?
Azon kívül, hogy egyszerűbb. Még egy kérdés: a javításon az 1 vég és 2 vég kivezetések az egy oldal két végcsövére megy. Akkor ebből is két tekercs kell mint az anódfesz tekercsből?
Ha csöves vég'-ben gondolkodsz,s azon belül is inkább SE-üzemben,akkor mindenképp ez az üdvözítő megoldás.
|
Bejelentkezés
Hirdetés |







