Fórum témák

» Több friss téma
Fórum » Frekvenciaváltó
 
Témaindító: sultann, idő: Feb 15, 2008
Lapozás: OK   3 / 103
(#) masi1 hozzászólása Aug 30, 2009 /
 
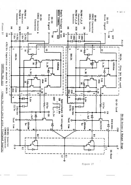
Szevasztok.Elakadtam egy frekiváltó javitása közben .Korábban valaki darlington modul helyet igbt modult helyezett bele kevés átalakitással (bazis-ellenálást cserélte le 100ohm-rol 50-re).Perpillanat tuláramos a szerencsétlen (motor nélkül is zabálja az áramot).Mi lehet a hiba (vezérlés).A meghajto és kimeneti fokozatnak felrakom az elvi rajzát.

qqq.jpg
    
(#) hanukri válasza baloghzoli1 hozzászólására (») Szept 1, 2009 /
 
KÖszi szépen erre gondoltam.

Üdv
(#) BGyurci hozzászólása Szept 1, 2009 / 1
 
Nem értem miért kell magyar helyett ilyen egyszerű alkalmazásokra külföldi szabályzókat használni. Van egy magyar cég, www.procon.hu . használjon rendes magyar cuccot aki ne tud készíteni, ne mahináljon. Aki rendes kérdést sem tud feltenni annak a megépítés is gondokat fog okozni. Egy IGBT ha bénaságból, nem jó számításból kimurdel, sokkal drágábbra jöttök ki vele. Ezeknek van alapból 5 bemenetük, 2 analóg, és 2-3 (tipusfüggő) kimenetük. Minden bemenetre megadható hogy mit kérünk tőle, minden kimenetre ugyanez, az analóg is lehet fesz, áram, poti vegyesen is. Az alap mellé tudnak opciót is beépíteni, meg lehet várni, nem 3 hét átfutás van. Kár vele vacakolni, 1500Ft/ bemenet vagy relé, és firmware-ben aktiválják. Apropó firmware, ingyen frissítik ha beviszed, és tudja amit a vadiújak. Van PI, PID szabályzás. Mindjárt 4 db! motorpoti meg ami szokásos, mindent mindennel lehet összehuzalozni, persze programban, 32 egységet lehet CAN buszra felfűzni, stb stb. Külön kérést is meg tudják valósítani. A paraméterezése, programozása lehet PC-ről, de 20ezerért saját speckó terminál is kapható hozz. Tud magyarul is! Programozása így érthető, megjegyezhető, nem ákombákomokat kell figyelni aszongyahogy két homokóra, egy fejreállított kisszék, egy kasztófa, meg egy hóember mint a 7 szegmenses vackokon. Van 3 féle kijelző/beavatkozó egység hozzá. 2*20-4*20 LCD köthető hozzá. Kollégámnak megmutattam, nem is néz nagy klasszikus márkákra. Egy szervót nem helyettesít, de mivel tud incrementális jeladót is, nekünk csinálja egyik gépen. ezerszer is!
(#) cimopata hozzászólása Szept 13, 2009 /
 
Üdvözletem!

Van egy ABB ACS400-as 5,5kW-os frekvenciaváltóm.
Bekapcsolás után azt írja hogy Fault 24.
User manual szerint hardverhiba, érdeklődjek a forgalmazónál.

Bár nem látok rá nagy esélyt, de felteszem a kérdést:
Találkozott már valaki ennél a típusnál ezzel a hibával?

Még annyi, bár szerintem ez nem lehet probléma, hogy most szimpla 230V fázisfeszültségről próbálom járatni.
Így a buszfeszültség nem valami magas.
Előfordulhat hogy ez a baja?
Ahogy néztem az adatlapot, az alacsony feszültségre van külön hibakód.

üdv!
(#) liderces válasza Sendi hozzászólására (») Szept 19, 2009 /
 
Hello! Szerintem csináld ugy hogy egy frekiváltó és két motort hajt meg egyszerübb. megvalósitható több frekiváltónál is olvsatam róla. üdv
(#) liderces válasza BGyurci hozzászólására (») Szept 19, 2009 /
 
Hello! Érdeklődnék irásodból azt szüröm le ismeritek a procon hajtásokat frekiváltókat. Megtudnád e mondani programozó modult honnan lehet szerezni hozzájuk? vagy pc-hez szoftvert és adatkábelt. Végülis nagyjából csak egyszer kell beállitani aztán már csak külső kezelőről müködtetni. Lenne kettő frekiváltóm elvileg rosszak még nem volt időm kipróbálni őket. van e valami szerviz vagy hozzáértő aki javitja őket vagy tud segiteni mi mehetett tönkre bennük.
köszüdv
(#) BGyurci válasza liderces hozzászólására (») Szept 19, 2009 /
 
Má hogyisne tudnám. Felmész az oldalukra, megnézed az elérhetőségüket. Telefonon, személyesen, ahogy akarom megkérdezed.
A saját programozó terminált rádugod kábellel és állítgatod amit akarsz, menetközben az 20'000Ft körül volt mikor utoljára néztem. A soros, vagy USB-s programozókábel olcsóbban kijön. A szoftvert szedd le az oldalról, ingyenes, meg is tudod nézni mennyi, és miféle paraméret állíthatsz be. Csodálkozni fogsz hogy mennyit tud!
Frekiváltó javítással kapcsolatban Ha S13mens akkor felejtős a kisebbeket javítani, van hogy annyira jösz ki mint egy újjal, alkatrészt is ők adják aranypor árban, a felmérés sem ingyenes volt mikor nekünk egy kilehelte a lelkét, és 3 hetet adtak meg csakúgyra. A végén el sem vittük, a hibafelmérés árán vettünk egy komplett Procont, és máig megy. Om0nt is elfelejtettük, hasonlóan drága minden.
10% felárért megvártam a javítást mikor egy kipukkadt. 7-8 évesen egy puffer elkó kipukkadt, ment ugyan de néha leállt miatta. Felvittem, megvártam. Olcsóbban jöttem ki mint kétszer felmenni BP-re, nem is beszélve az állásidőről. Hajnalban kimúlt, délben vissza volt szerelve, indult a gép vele.
(#) liderces válasza BGyurci hozzászólására (») Szept 19, 2009 /
 
Hello! Honlapon már jártam javitás meg kábel ügyben érdeklődtem válaszra sem méltattak. Roszak ingyen kaptam őket kettő egyxforma ezért gondoltam javitani őket. Zalai vagyok ugyhogy személyesen felejtős ha meg egy emailre sem képesek válaszolni akkor nem fogok nekik telefonálgatni. Esetleg soros kábelről kapcsolási rajzod nincs e? üdv
(#) BGyurci válasza liderces hozzászólására (») Szept 20, 2009 /
 
Szerintem nem jogosan húztad le őket, nekem eddig csak jó tapasztalatom van velük. Az árjegyzéket most én sem találom, viszont saját termékekről tuti adnak felvilágosítást. Más frekiváltókkal nem foglalkoznak, csak a saját márkát javítják. Próbálj meg bemenni egy márkaszervízbe a rossz TV-vel, pláne ha konkurens cégé! A soros kábel rajzát nem tudom, esetleg egy SR232c-RS485 illesztővel mehet, viszont nem buherálok vele. Szerintem a legtökéletesebb a saját terminál használata, nem kell laptopot sem cipelni, mindent ugyanúgy be lehet vele állítani, távvezérelni, leállítani, vagy amit csak akarsz. A terminál a legnagyobb tudású kommunikációs eszközük, és 20000 körül volt az ára jó egy éve. Szerintem nem változhatott túl sokat.
Ne feledd ha magyar nyelven programozod, magyar terméket vásárolsz, ők fennmaradnak, adsz nekik munkát. Cserébe neked lesz egy nagy tudású frekiváltód, bármi bajod van nem az anyacégtől rendelik meg 3-6 hét átfutással, és a hibafelmérés ára már egy új Proconnal vetekszik. Az garanciális is lesz, az ismert márkáddal semmi sem változik, marad egy javítgatott bedurrant garancia nélküli doboz. Itt a S13m3nsre gondolok, ugyanazt 370 rugóért adták ami náluk volt 104 rúgó, viszont helyben megvárható a javítás. A javítás a nagynál lett volna 60, 3 hét várakozás anyagra, annyiért is a doboza kivételével mindent megkapsz újra!
(#) liderces hozzászólása Szept 20, 2009 /
 
Hello! Szép tőled ez a hazafiasság, de hát ha én megkeresem őket saját termékükkel és nem foglalkoznak velem akkor micsináljak kérvényt nyujtsak be? Szerintem nagy bajuk nem lehet két egyforma procon frekiváltó pont az én céljaimnak megfelelnének vagyis elég lenne akár egy is másik meg maradhatna övék esetleg adnának érte egy programozó terminált vagy kábelt. A kábel azért szimpibb mert laptop az adott csak kábel rajz kéne és megvan a kommunikáció programoizót nem éri meg megvennem megdrágitaná a dolgot. Bár ha azt nézem a két müszer pár ezer volt akkor maga a terminál megérné ha életre lehetne kelteni a két frekiváltót. Na de mindegy futok még egy két kört hátha jobb napjuk lesz és válaszolnak. Köszi az segitséget üdv
(#) dfg válasza BGyurci hozzászólására (») Szept 20, 2009 /
 
sziasztok.
szerintem elég meredek mondjuk a siemensel szemben magasztalni a procont. beépítettem az elmúlt 5-6 évben 40 feletti darabszámú siemenst, 10-15 lenzet, néhány altivart, és egy procont. egyedül a procon hibásodott meg.
hozzáteszem van olyan üzem, ahol két procon vígan üzemel több mint 10 éve, irgalmatlan körülmények közt, porban, melegben.
(#) liderces válasza dfg hozzászólására (») Szept 21, 2009 /
 
Hello! Bocs a zavarásért azt szeretném megkérdezni a beépitett procon müszerhez véletlenül nincs e kábeled a pc-vel való kommunikációhoz való. A bekötése kéne köszi üdv
(#) BGyurci válasza liderces hozzászólására (») Szept 21, 2009 /
 
Ez nem hazafiasság, nekünk éjjel-nappal mennek kisebb gépek. Erre átálltunk normál frekiváltós nyűgjeinkkel, arra tökéletesek. A Lenze nálunk van 4 gépben 50-55 körül, azok szervóként üzemelnek igen precíz cuccokban. Azokkal is volt bajunk, de az egy másik tészta. A kolléga arra kérdezett rá hogy frekiváltót olcsón hogy lehetne venni, fogalmam sincs mire kellene alkalmazni. Neki olyan ötletekkel álltak elő hogy kapcsoljon egy frekiváltóra két motort, és kész. Azért érdekes lehet ha egyik motor kicsit testzárlatra kezd menni, vagy kicsit menetzárlatosra és a frekiváltó mindkettővel megáll, az is a dolga hogy rossz motorra leálljon. A Siemenssel nekünk a szervíz miatt van rossz tapasztalatunk, az említett altivarból is van sajnos egy példányunk. A terminált mindegy melyiket veszed meg, mi megvásároltuk hozzá, ahol kell pikk-pakk megnézzük amit kell.
Soros kábelt nem láttam még élőben, nem is kértem mikor a cégnél jártam. Szerintem tuti válaszolnak kérdésre, nekem fel szokták venni a telefont is. Egy fél országos útnál biztos kisebb költség.
A kábel és a protokoll leírása a kézikönyvekben magyarul megtalálható, szerintem sima RS232 - RS 485 illesztő, de kérdezni kell.

olvass bele részlet "A frekvenciaváltó az RS485-T vonalon RS 232 / 485 vagy USB / RS 485 illeszt! segítségével csatlakoztatható a
számítógéphez"
Bővebben 9. oldal
Nagyon bőven
(#) dfg válasza liderces hozzászólására (») Szept 21, 2009 /
 
Sajnálom, de nincs hozzá semmim, azok szerintem még nem voltak képesek ilyesmire, az alap paramétereket is potikkal kell állítani. ezt esetleg nézd át, nem tudom taklálsz-e benne valami használhatót.Bővebben: Link
(#) dfg válasza BGyurci hozzászólására (») Szept 21, 2009 /
 
Igen, abban is van igazság, hogy 1 meghibásodott berendezésből nem lehet egy egész szériára levonni következtetéseket. nekem a siemensekkel más téren (plc) volt bajom, viszont sokszor előírás ez a márka számunkra. meg hát erre vagyunk ráállva, így a fejlesztői kedvezménnyel nekünk lényegesen olcsóbb a dolog. javítási tapasztalataink nincsenek, mert gariidőn belül még egy sem ment tönkre, azután pedig automatikusan cserél a TMK.
(#) mpisti válasza BGyurci hozzászólására (») Szept 22, 2009 /
 
Sziasztok!
A PROCON frekvenciaváltókról csak annyit,hogy immár 10 éve a munkahelyemen minden eredetileg a megmunkáló gépekbe szerelt
(értsd: LENZE;SIEMENS;KEB;SEW;MITSUBISHI ;BERGES; TELEMECANIQUE stb...) frekvenciaváltót PROCON-ra cseréltünk,ha valamelyik meghibásodott az eredetiek közül. Minden új beruházáshoz csak ilyen frekvenciaváltót építettünk be. Az elmúlt 10 évben 1db hibásodott meg, de az is csak azért,mert nem látszott ki a porból.
Szinte minden üzemmód beállítható rajta,amire aszinkron motoros hajtásnál szükség lehet. Kivétel a szervó üzemmód,de az egy másik gépkategória motor szempontból is.Csak szuperlativuszokban tudok beszélni a segítőkészségükről,bármilyen problémával,a hét bármelyik napján(vasárnap is)maximálisan segítőkészek.A régi fr.váltóikról csak annyit,; meg kell nézni a honlapjukon,hogy mikor kezdte a PROCON, majd össze kell hasonlítani bármelyik nyugati gyártóval. Majd megnézni a terméket,hogy melyik mit tud. A PROCON lehet hogy küllemre kissé "mosdatlannak"tűnik,de beltartalomra simán felveszi a versenyt az általam megjelölt gyártók közül bármelyikkel,-hozzáteszem, félárért.Arról nem is szólva,hogy magyar nyelven kommunikál.
(#) dfg hozzászólása Szept 22, 2009 /
 
továbbra is csak azt tudom mondani, hogy még összehasonlítani sem lehet a procon-t, minden frekvenciaváltók öreganyjával, a lenze-vel. Lehet a lenze-nek drága a javítása, de mondjuk még soha nem kellett egyet sem javíttatnom.

de ettől a procon lehet jó, és örülök, ha ilyen jó a szervizellátásuk, engem meggyőzött amit mondtatok, ki fogom próbálni valamelyik típust.
(#) mpisti válasza dfg hozzászólására (») Szept 22, 2009 /
 
A Lenze lehet minden frekvenciaváltók öreganyja(ez jó volt! )de volt olyan szériája,amelyikben a töltőáram korlátozó vastagréteg ellenállások felrobbantak. Nálunk egy év alatt négyet kellett cserélni emiatt,a legkisebb 0,75kW-os volt,a legnagyobb 4kW-os. Sajnos mindegyik azonos szériához tartozott. Arról nem beszélve,hogy mindent külön kell hozzá megvenni,még a bekötő sorkapcsokat is. Négy éve szereltek fel a németek nálunk egy célgépre Lenze hajtásszabályzó PLC-vel vezérelt hajtást, a hajtásszabályzó PLC-ket már ki kellett cserélni,mindkettőt.
Még annyit,a PROCON mindenben ugyanazt tudja,egyszerűbb programozhatósággal, fele pénzért.
(#) dfg hozzászólása Szept 22, 2009 /
 
hibás széria bármiből előfordulhat. pl.: a procon egy régebbi tipusát nem lehetett betenni olyan helyre, ahol analóg adatgyűjtés folyt, mert folyamatosan zavart mindent. ugyanazzal a hálózati zavarszűrővel (fojtó) a moeller (ami tulképp lenze) semminek nem zavart be.
az akkori procon képes volt a kapacitív érzékelőket bebillenteni. persze ez nem most volt már.
(#) mpisti válasza dfg hozzászólására (») Szept 22, 2009 /
 
Ha már egyszer a Lenze minden frekvenciaváltók öreganyja(hihi)akkor a korábban említett hibát az ideje korán tartott teszteknél ki kellett volna deríteni. A vita tárgyát képező két cég lehetőségei össze sem hasonlíthatók,ennek ellenére szerintem a PROCON eredményei minden elismerést megérdemelnek.Nem mondom hogy nincs jobb(Pl. Danfoss)de ár/érték arányban szerintem a legjobb , ha a design nem fontos tényező.
(#) BGyurci hozzászólása Szept 22, 2009 /
 
Örülök hgy többen is a Procon mellett vagytok, sajnos aki nem ismeri az lehúzza. Lenze egyébként nálunk is volt ami megzakkant kicsit. Kikértük a minden frekiváltók dédannyát hogy beszéljen kicsit a kölkivel, nálunk egy sorozatban 2-2 kártyát cseréltek. Volt egyik kártyasorban ellenállás miatti, a másik kártyasort RAM miatt kellett cserélni. Ami ment azt is! Aki nem hiszi járjon utána. 19 volt az egyedinek nem nevezhető hibás!
Elején az volt a kérés egy motort kéne szabályozni, semmi különös, ki mit ajánlana. Szerintem a semmi különösbe nem tartpzik bele a 4096-os encoder, sem a resolver fogadása, viszont a procon tényleg tudja IFA néven, mivel magyar. A megnevezése a gyártó saját magánügye, nekik ez jött be az Incrementális Fordulat jelAdó. Örülök hogy másoknak is jó tapasztalatuk van velük. Szerintem nem az a hazafiasság ha magyar cuccot veszek, hanem képmutatás, butaság 2-3 szoros áron ágyút venni verébvadászatra. Mindenki vegyen amit akar, elegem lett a topikból. Egyszer nem válaszoltak e-mailra, azt nem hiszem. Nekem is van vasárnap esti, vagy éjjel 2 körüli telefonos segítségről tapasztalatom. Náluk a 24 órás ügyelethez nem kell 00 kezdetű számot hívni, nem kell idegen nyelv ismerete, stb.
Aki tanácsot kér, és csak huhog, ismeretlenül lehúzza aki és amiről tanácsot, ötletet ad, az nem érdemli meg a segítséget.
Kapunyitóhoz vegyél otthonra 8 tengelyes CNC vezérlést, annak van tartaléka tudásban, hátha két év múlva kell még valami. Értelmes kérdésre válaszolok, duzzogásra nem! Vagyunk elegen már Procon "hívők", ők is ugyanazt válaszolják. A Lenze, Siemens, Omron megfizetteti a reklámot, és a szépen megtervezett fröccsöntött burkolatot. A proconnak megfelel a hajlított alulemez,. Nekem is, nem nézegetni akarom hanem, beállítani, használni, ha valami kívánság van módosítani és hagyni melózni. Vegyetek designes ágyút drágán, a procont, és hasonlókat hagyd meg szakembereknek. Ajánlani tudok pár olyasz gyártót, alapból kidobjuk annyira gagyik megveri a kínai is. Viszont szép matricákkal díszítik.

A segítséget, belinkelt adatlapokat kár megköszönni. Meg lehet keresni, szerintem az nyelvi nehézségeket nem okozhat, bár ki tudja. :lama:
(#) liderces válasza BGyurci hozzászólására (») Szept 22, 2009 /
 
Hello! Kedves BGyurci legutóbbi hozzászólásodat nem tudom nekem cimezted e? De volt igenis olyan email amire ***tak válaszolni. Aztán tényleg a tegnap délutáni ismételt levelemre válaszoltak! Feltettem nekik pár kérdést az egészre annyi volt a válasz hogy vigyem be a készüléket megjavitják. Az öszes többi információt amit kértem nagyjából lex....k. Aztán ujra megkérdeztem és azóta hallgatnak. Most nem lehuzom őket de elég gagyi hozzá állás. Lehet most csak érdeklődöm lehet majd két év mulva meg tőlük vásárolok. A mai világban pláne a hazai kuncsaftot még ha kispénzü is meg kéne becsülni! Nem csak azt aki megy és lobogtatja a bankszámláját meg enyi annyi rendelést ad le. Na de mindegy is nem lehuztam csak meg van a véleményem ami akár változhat is a hozzá állásuk föggvényében. Tavaly óta még csak nem is hallottam erről a cégről, Áprilisban volt egy éve hogy a cégünknél telepitettek egy forgó darut tele frekiváltókkal. Namost kb fél évesen megadta magát a procon és patika tiszta volt a szekrénye. Na de nem is ez a lényeg, mert ezek mind tények voltak eddig!
Ellenben van olyan szintén magyar kis vállalkozás akik felvették a telefont (csak az volt nekik) segitettek majd visszahivtak ne rendeljem meg tőlük potyára a kapcsolót inkább elmagyarázta a bekötést és azóta is üzemel a hegesztő. Nem ráztak le hogy vigyem be majd ők megcsinálják ilyesmire gondoltam mint pozitiv hozzá állás. Én készséggel elhiszem hogy a Procon a visszatérő ismerős vásárlóknak ott segit ahol csak tud de attól az éppen beesőket nem kéne lerázni.
Azon felül most értem netközelbe ugyhogy most ezuton KÖSZÖNÖM meg minden kedves fórum társnak a segitségét aki belinkelt dolgokat nekem, bárkinek! Nekem mondjuk az elképzelésem az volt hogy mivel roszként szereztem a frekiváltókat ha pár foritért elmagyarázták volna vagy segitettek volna, csak egy próbára hogy megnézzem tényleg roszak e érdemes e rá áldozni azt a huszezer forintot a programozóra. Aztán majd ha a télen elkészül a másik gép amire kell egy nagyobb frekiváltó akkor jöhet a procon meg a programozó. Na de mindegy legyen szép napod.
(#) dfg válasza BGyurci hozzászólására (») Szept 22, 2009 /
 
Kedves Bgyuri.
örülök avéleményének, és annak is, hogy kardoskodik mellette. de...

"Vegyetek designes ágyút drágán, a procont, és hasonlókat hagyd meg szakembereknek."

Ezzel a mondatával csúnyán megsérti azokat, akik nem procont használnak, mint pl.: Én. És ha már mindenképp kötekedni akar:
-egy mai szakembernek nem árt minimális szinten angolul beszélnie, de legalábbis egy angol leírásból tudni bekötni, programozni egy frekiváltót, vagy egyébb hajtást.
-ha már pont a lenze-t említettük, Székesfehérváron kitünő képviseletük van, és én is hívtam már Tehenes urat hajnalban, egy szervohajtás miatt.
-eddig senki nem húzta itt le a procont, ellenben Ön lehúzta az összes annál drágább hajtást.
-igen, valóban lehet, hogy mindent tud a procon, és lehet, hogy jó a szervízcsapata budapesten, de nekem a siemens egy rosszul leszállított frekvenciaváltót 1 nap alatt kicserélt Bukarestben. Mit tett volna ilyen esetben a procon?
-Van beépítve az egyik általam karbantartott gépbe egy kb 20 éves fara moscon, amihez az omron tudott szállítani alkatrészt fillérekért, és nem kérték be javításra.
-Lehet, h kipróbálom a procont újra, de az előbbi levelével nagyon rosz szájízt teremtett nekem , gondolom nem ez volt a célja.
(#) mpisti válasza dfg hozzászólására (») Szept 22, 2009 /
 
Kedves dfg és lidérces!
Bgyuri némely mondata valóban sértő lehetett számotokra, ezt szerintem nézzétek be a márkához való ragaszkodásnak. Megvallom őszintén, mint már korábban is írtam,ha tehetem én is Procont vásárlok, a már elmondott okok miatt. Nem azért, mert elfogult vagyok,hanem azért-mint ahogy Bgyurci írta-, a legritkább esetben van szükség azokra az extrákra, amelyeket pl. a Lenzében megtalálható, azaz ne lőjünk ágyúval verébre. Ár/érték arányban nálam a Procon vezet ,de természetesen "kinek a pap,kinek a paplan" ))
Amikor 10 éve a Procont választottam, telefonon érdeklődtem a SEW-nél és a Lenze-nél elmondva,hogy milyen tudású frekvenciaváltókra van szükségem. Az ő áraik lényegesen magasabbak voltak mint a Proconé. A SEW ajánlott egy"butább" frekvenciaváltó típust de még az is drágább volt a Procon kínálatánál. A Siemens-ről nem is beszélek, csináltak nagyon jó és nagyon pocsék szériát is, előfordult hogy egy új típus beprogramozásához 4 napig semmi segítséget nem kaptam,mert az illetékes éppen síelni volt. Van olyan frekvenciaváltójuk,amelyiknek az oldala terhelés nélkül is olyan meleg,hogy a műanyag burkolata megpuhult. Az idegen nyelv tudásról csak annyit, az átkosban úgy nem hozhattak forgalomba Magyarországon terméket,hogy ne lett volna hozzá magyar nyelvű ismertető.(Nem céltermékre gondolok)Korábban azt mondják,ha használni akarod,tanulj meg angolul;németül;olaszul, maholnap kínaiul. Azt sokan elfelejtették, hogy itt egy ideig a kötelező nyelv az orosz volt! Aki esetleg németül tanult,az gyanús volt,hátha szökni akar. Ma már egyre több képviselet belátta,hogyha el akar adni,akkor kell a magyar nyelvű leírás a termékhez. A beépítést végző szakemberek általában nem rendelkeznek olyan szintű nyelvismerettel,amely a problémamentes installálást lehetővé tenné. A cégek viszont nem akarnak a dolgozóik képzésére százezreket költeni az ilyen irányú ismeret megszerzése érdekében. Tehát a kör bezárult.
(#) dfg válasza mpisti hozzászólására (») Szept 23, 2009 /
 
Nekem nem is magával a proconnal volt bajom, hanem a levél hangvételével.
(#) masi1 válasza cimopata hozzászólására (») Okt 4, 2009 /
 
Inkább valamiért nem ismeri fel az AI2-es bemenetet (rövidzár benne van?)mellékletben felrakom az angol-nyelvü hiba leirását.

abb.pdf
    
(#) robotech hozzászólása Márc 11, 2010 /
 
Üdv!

Frekvenciaváltókhoz nem sokat konyítok, habár kisebbeket (200W) már szereltem be. A digitális bemeneteit használva tudtam irányt váltani, indítani , megállítani, és ez eddig elég is volt.

Most viszont egy 18.5Kw-os Danfoss VLT2800 tipusú frekvenciaváltót kellene bekötnöm egy 15KW-os motorral, aminek mondjuk a szerepe mindössze annyi, hogy egy vágó tárcsa fordulatszámát kb 1600 körül lehessen beállítani, de a frekiváltó leírásában egy csomó dolgot nem értek, ezeket szeretném megkérdezni.
Főként szűrőkkel van elfoglalva a leírás, szeretném megkérdezni, hogy mi az a 1B RFI szűrő, ill. RFI kapcsoló szintén felmerült az adatlapban,továbbá azt írja, hogy fázisszigetelő papir nélküli motor használata esetén LC szűrőt kell szerelni a kimenetre...

Szerintetek ha csak az a feladat, amint fentebb leírtam, ezekre szükség van?
Köszönöm a választ előre is!
(#) kadarist válasza robotech hozzászólására (») Márc 11, 2010 /
 
Szia!
Az újabb motorok fel vannak készítve frekiváltós táplálására. A kissé szögletes szinusz miatt alakulnak ki tranziens induktív feszültségek a motorokban, amik rádiófrekis zavarokat keltenek, ezt szokták szűrni. Általában az árnyékolt motorkábel kielégítő védelmet nyújt a zavarok ellen.
(#) robotech válasza kadarist hozzászólására (») Márc 11, 2010 /
 
Köszi!
És azzal a szűrővel mi a helyzet amit a frekiváltó elé kell tenni? Az az RFI szűrő? Azt kellene használnom?

Köszi előre is!
(#) kadarist válasza robotech hozzászólására (») Márc 11, 2010 /
 
Nem muszáj használnod. Ha nincsenek érzékeny elektronikus berendezések a környéken, akkor nem kell, egyébként igen. A frekiváltó felhasználói utasításában részletesen kitérnek a javasolt szűrési módszerekről.
Következő: »»   3 / 103
Bejelentkezés

Belépés

Hirdetés
XDT.hu
Az oldalon sütiket használunk a helyes működéshez. Bővebb információt az adatvédelmi szabályzatban olvashatsz. Megértettem