Fórum témák
» Több friss téma |
Fórum » Csöves erősítő készítése
Ne feledd betartani a fórum viselkedési szabályait, és a topik megmaradásának feltételeit. [link]
A téma átmenetileg fagyasztva lett, hozzászólni nem tudsz!
Sziasztok !
Nem tudja valaki hogy a 6SN7 nek mi a megfelelője ? Pl valami ecc... ? Nagyon megköszönném a segítséget
Helló. Kis keresgélés után arra jutottam, hogy ECC32 az európai változata.
6N8Sz, novál foglalatban pedig ECC82 jó helyette.
Igen, de ha az anódlemez méretét nézzük, a 6N8S bizonyosan közelebb áll hozzá. Már csak a foglalatát tekintve is.
Sziasztok!
Belevágtam egy csöves gitárerősítő készítésébe. Ezt találtam: Bővebben: Link Találtam neki egy toroidot ami pufferelve 100 V-ot ad le 5A mellett. Az a 25V külömbség sokat számít azaz nem fog elindulni vagy nem húzza annyira vissza a rendszert?
Én nem javallom a megépítését, de belekezdhetsz ... Nem téma az a 25 Volt, ECC82-vel pláne nem, amúgy sem lesz valami über hangja ... A hangszínszabályozó meg értelmetlen, "kiszabályozol" vele a gitár eléggé szűkös tartományából és feleslegesen "fogyaszt el" két tandem potmétert ... Peavey és Baxandall "öszvérnek" látszik.
Végül is bármit "hegyezel ki" az előfoknál, a TDA2030 monolit végfok úgyis "bedarálja" ...
Csövi !
Próbált már valaki MKS kondenzátort csatolónak ? Érdemes ?
Osztom kocos kolléga véleményét. Semmi értelme a csöves előfoknak ha félvezetős a vég. Az is érdekes hogy ad le a 2030-as 12V-os szimpla tápról 10W-ot. Én adnék neki ez esetben 30-35V-ot.
Pedig igaza van kocos -nak, és djhans -nak is, egy erősítőben a csöves előfok (zaj, brumm), és a félvezetős végfok (hőérzékenység, torzítás) a kritikus. A két legkritikusabb részből igazi jót alkotni, ez ám a kihívás.
No és milyen is a legtöbb hibrid ("előfokcsöves"-nek nevezett) gitárerősítő? Hát nem jó ...
Févezetős áramköreimnél (effektek többnyire) azt használok, nincs vele gond ...
Legújabb "zöldségeslámpa" projektem 6E5P/ECC82 SE.
Szép kis erősítő! Jó látni hogy valaki lát fantáziát aezekben a lámpatestekben.
Egyébként hogy vált be a "kevert" vasmag? Már én is gondoltam hasonlóra.
Teljesen hibátlan. -Ez úgy keletkezett (azonkívül, hogy nem akartam trafót tekerni), hogy az eredeti lemezekkel nagyon kicsi volt a primer induktivitás, és a lomjaim között találtam négy vágott szalagmagot (valamikor trafó volt, de már semmije sincs meg, csak a vas) amik pont passzoltak a csévébe, de nem töltötték ki a magméretet, ezért kiegészítettem a lemezeléssel. Az induktivitás több mint másfélszerese lett (a szalagmag elég jófajta).
A lámpatest amúgy még burkolva lesz, valami hasonló módon, mint az előző "zöldségeslámpa" akciómnál.
Na még ilyen kimenőtrafó vasmag megoldást sem láttam. Milyen a hangja?
Üdv!
Elég régen jártam erre, más dolgokkal foglalkoztam, nem jutottam hozzá a csöveimhez. Pár hete azonban újra elővettem a témát, rengeteget számolgattam, építettem a műhelyasztalon levegőben ezt-azt, a hétvégén pedig összeraktam a mellékletben szereplő erősítőt sztereóban. A dobozolás egyelőre elég kezdetleges, OSB-ből van egy "U" alakú alj a tápegységnek, ennek a tetejére lett szabva egy 4mm-es rétegelt lemez, amire a csőfoglalatok és a kimenőtrafók vannak felerősítve. A kapcsolás a csőfoglalatokra forrasztott alkatrészekkel van kialakítva, önhordó az egész. A helyzet az, hogy amikor az egyik fele kész lett, akkor zenével meghajtva szkóppal néztem a kimeneti jelcsúcsot, és abból számoltam vissza kimenő teljesítményt, ami 8 ohm-ra kb. 10W-nak adódott (ez egyébként az elmélettel nagyjából összecseng, az optimális terhelés a rendelékezésre álló trafóval és tápfeszültséggel olyan 6 ohm körül lenne, elméleti 14W körüli kimenettel). Ennél "tudományosabb", egzaktabb mérést nem végeztem, csak összeraktam a másik felét is és azóta is élvezem a hangját ![]() Amit tudok, hogy nem optimális, és lehet, hogy megpróbálom majd módosítani a kapcsolást és meghallgatni a különbséget: - a végcsövek eléggé AB osztályban működnek, kicsi a nyugalmi áramuk, ráadásul nem közös a katódellenállásuk; - az ECC85 nem igazán ide való, ECC808-am ugyan van, de az nem lábkompatibilis, megpróbálok majd ECC83-at vagy a helyettesítőjét beszerezni - a kimenőtrafó egy 14VA-es gyári hálózati trafó, én meglepődtem, hogy mennyire jól szólt még a visszacsatolás bekötése előtt is, de jobb lenne valami tényleg ide valót tekerni vagy venni - jel nélkül van egy kis brummja (100Hz-nek tűnik, azaz nem mágneses szórás, hanem a tápról jöhet), amit jó lenne eltüntetni vagy csökkenteni, a graetz utáni első puffert mindenképpen nagyobbra akarom cserélni Kísérletezés közben hallgattam SE EL84-et is, EF80-as előfokkal és Pacsirta kimenő trafóval, az sem volt egy rossz darab, lehet, hogy olyat is össze fogok rakni még.
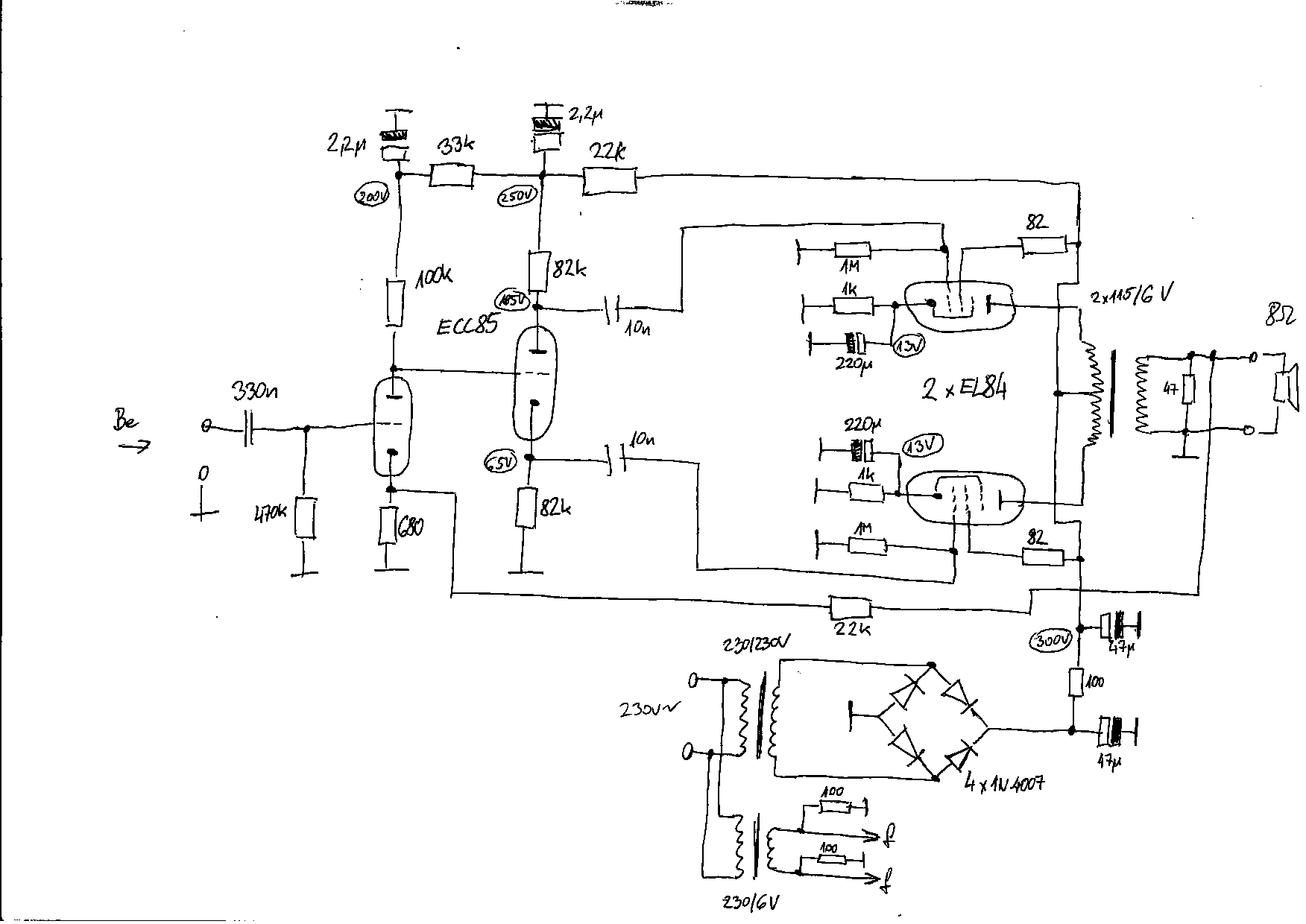
Sziasztok.
Segítséget szeretnék kérni...... Az alábbi kis rajz alapján a végcsővek pentódában vagy triódában vannak elkötve? Elvileg triódába, de nem vagyok benne biztos. Köszönöm az infókat előre is.
Szerintem is triódába van, akkor lenne pentódába, hogyha lenne a rács 220 ohmos ellenállása előtt még egy RC tag.
Szerintem nem trióda, hiszen ott az ellenállás a segédrácson, ha nem lenne akkor lenne trióda, de az itt egy katódkövető és nem nagyon van szerepe annak, hogy trióda vagy pentóda, mert egy alatti a feszültség erősítése .
Köszönöm!
Igen, katódkövető, ezt mondta Köbzoli is. Viszont arra nem gondoltam, hogy ha katódkövetőről van szó, akkor ott elvileg mindegy, hogy trióda vagy pentóda. És ez itt a kulcsszó, hogy "katódkövető"!
Ha graetz hidat használsz, akkor nyugodtan mehet a tv-ből kibányászott 220+100+47uF, úgy, hogy az összes részét párhuzamosra, ez lenne az első számú puffer. Én is így használom az ECL 86-os sztereót, egy deka brumm nincs benne
Van itthon 220µF/450V új kondim, csak a tápegységpanelben lévő helyre nem fér el, ott kicsit át kell rendezni a dolgokat. Továbbá az nem látszik a rajzról, de a két csatornának az első puffer után külön-külön tápút van kialakítva egy-egy 100 ohm+47µF taggal. Az SE-s próbálkozások során ehhez hasonló tápegység (47uF+100 ohm+47uF) első pufferét kicseréltem egy ilyen 220µF-osra, és teljesen néma lett brumm-ügyileg, így remélem, hogy itt is sokat fog számítani.
Ha triódába lennének a csövek kötve, akkor a segédtácsuk a szokásos gerjedésgátló ellenállat útján a "saját" anódjukra csatlakozna... Szerintem itt símán, pentódaként dolgoznak... Jó hatásfok, nagyobb kivezérelhetőség, a nagy negatív visszacsatolás pedig erősen csökkenti a torzításokat...
Egészen baráti kimenővel is csodaszépen dolgozik
Mester! Milyen a 6e5p hangja a te füled szerint?
Ameghajtónak miért kell 82 es? A 83 as simán elhajtja, és nem kell katódkondi...De a 88 as esetében sem...csak kérdezem...ahogy arra is kíváncsi vagyok ha csöves a táp (gondolom oka van) akkor a fix előfesz "tápja" egyszem silicium ez jó megoldás? FÜLRE kérdem. Tudom érdekes lenne külön csöves táp a 3-4 V nak, de nem rontja ez a megoldás jobban a hangot, mintha katódbiasos? Azaz egyszem ellenállás katódkondi nélkül a 6e5p alatt? Igen ez műszakilag korrektebb, de fülre ugyanaz? Milyen a hangja a katódbiasohoz képest szerinted? ..huh jut eszembe, lehet te 6e5p-I-t használsz...az egész más mint a sima nem impulzustűrő "magashomlokú" hangban?
Szerintem mégis inkább triódás kötés, mert a "teljes" segédrácsáram és az anódáram összege folyik a terhelésen (ez miatt szerintem a triódás kötésnek megfelelően alakul a belső ellenállás is) (nincs holtág a segédrácsnak). Az hogy nem a saját anódjára van kötve a segédrács nem lényeges kérdés, mert ugyanakkora, kötött poteciálú ponton van....
Jó.
Én nem vagyok katód kondi ellenes, ha van katódellenállás. Szerintem általában jobb hangú ha hidegítve van a katód, mintha nincs. A katódkondi mentesség nálam azt jelenti, hogy nincsen katódellenállás sem, vagy más módon ki van küszöbölve a katódellenálláson fellépő jelentős helyi visszacsatolás. A 82-es teljesen jó meghajtónak (az, hogy a 83-as is el tudja hajtani semmit nem jelent, ösztönből 82-esben gondolkodtam, 83-as meg sem fordult a fejemben, 88-asom meg nincs, vagy nem tudom hol). A csöves táppal élőbb a hangja, kétszer is megpróbáltam szilíciumdiódákkal, élettelenebb lett a hangja (egyértelműen), így végül csöves lett. Ha nem 6,3 V-ból állítottam volna elő a fix rácselőfeszt (hanem mondjuk 15-20 V-ból), annak is betettem volna egy kis akármilyen csövet (de erre a trafóra esett a választás, és ez így adta magát). Már 6E5P van benn (csak az üveg magasabb, a belselye egyforma méretű), csak amikor fényképeztem, akkor éppen az I-s változatot próbáltam (azzal is jó, de másképpen szól, nehéz eldönteni, hogy rosszabb-e). Automatikus rácselőfesszel most nem próbáltam, de emlékből nem rosszabb úgy sem (hidegítve, mert hidegítés nélkül sunnyadt).
Pentódának vannak kötve, csak senki nem veszi a fáradtságot, hogy elolvassa a kép címét. PPP, azaz Paralell Push-Pull, régi nevén circlotron. Nem azonos a manapság PPP-nek nevezett, párhuzamosan kötött végcsövekkel bíró hagyományos, anódról kicsatolt ellenütemű végfokokkal. A kiragadott részlet 1x-es erősítésű max, tehát mivel hajtod meg??
Hát, én mondjuk nem olvastam el a kép címét, de attól még látom, hogy cirklotron
|
Bejelentkezés
Hirdetés |















