Fórum témák
» Több friss téma |
Fórum » Autóelektronika
Témaindító: sufni-tunning, idő: Ápr 19, 2008
Témakörök:
Jóvanna! Igazad van, az ő szintjén? Logikai lehetőség volt!
Én meg azt mondanám erre, hogy nem kéne kötözködni. egy kérdésre keresek választ, amire még eddig nem kaptam. Ha nem tetszik görgesd tovább. De ha már itt tartunk, az rendbe van szerinted, hogy felteszünk egy kérdést új fórumot nyitva, erre a moderátor bevágja valami 2345 hozzászólás legvégére, ami nem is azzal foglalkozik? Nem egyszer, és nem kétszer jártam már így.
Szia!
Bocs a nem válaszért, de speciel egy nem látható kontakt hibáért nemigen fáradunk. A Bosch márkaszervizes haver betesz egy olyan potit ami kb stimmel, él elindítja a motort. a hőfok emelkedésével a potit apránként tekered lefelé, hogy a motor ne dadogjon, Ha hiba nélkül lemegy a teszt a z NTC kontaktos, tehát kuka. Ha nem akkor felteszed a potit a kompjuternél és újra teszt. Innen a hiba előtte-utána. Ha továbbra sem jó szerezz kölcsönbe egy hasonló Computert, és teszteld azzal is. Logikailag ennyi. A haver ezt anno a Fedélzeti Computer teszteléséhez találta ki, (meg a jeladókéra.) Remélem segítettem! Bocsi ez a katonasági vezetékes felező hibajavító módszer az autóra alkalmazva. (Nem mi találtuk ki a sziszlémát, a 60-as években is meg volt, igaz induktoros telefonnal...) A hozzászólás módosítva: Jan 31, 2021
Ha már célzottan személyeskedünk, akkor:
Idézet: „Van egy suzuki swiftem, amibe a vízhőfok jeladó egy NTK. Lehet olyan meghibásodása neki, hogy reggel mikor ránéztem a diagnosztikával, -5Cfokot mutatott, majd délután ránézve 15 Fokos vizet mutatott, most este viszont8 fokot mutat.” Nekem is volt Suzuki Swift 1.3 GC-m. Volt is vele sok problémám, mert bemutató példány volt. Mármint Japánból hozták ide megmutatni, hogy hogyan kell összerakni egy autót. ![]() A probléma az volt, hogy országunkban azt mondták, hogy ilyen autó nincsen, és mindenki vakarta a fejét, hogy hová sorolják. ![]() Soha nem bizgettem a diagnosztikai csatlakozó keresztül, a mostani autómban sem tudom hol van. Bár tudom, hogy lehet kapni olyan kütyüt, ami akár már a mobilra is folyamatosan elküldi és naplózza a buszról az adatokat. Nekem például vannak ennél fontosabb dolgaim is az életben, hasonlóképpen mint a ház fűtését sem mobiltelefonról állitgatom, hanem "legyen 21 fok", termosztát meg tegye a dolgát. Idézet: „Ha nem tetszik görgesd tovább.” Te is. A hozzászólás módosítva: Jan 31, 2021
Azt azért ugye nem tudjuk, hogy az autó úgy egyébként rendesen megy-e, vagy csak vett a kérdező egy kütyüt és most játszik vele?
Való igaz, ha a motor szépen jár, akkor a legközelebi szervíznél elég megkérdezni.
Nekem van egy kütyüm. (AUTEL MK808BT) ami félprofi, a profiknak 17 colos a kijelzője, Rotterdamban az Alfásoknál leellenőriztem, a szoftver verziója azonos, nem egy játék elm xxx. Az tényleg játék eldobtam. Azzal szoktam játszani. Viszont bármilyen CANBUS reader elég a hiba eldöntéséhez. Ha bizonytalan, menjen be egy szervízbe, egy kiolvasás pár Ezer Ft.Mellesleg a "miért nem válaszolunkra/tól" válaszoltam, elé nem olvastam vissza. Hát elmondtam mit csinálnék. De egy ELM valóban nem szervizműszer! A hozzászólás módosítva: Jan 31, 2021
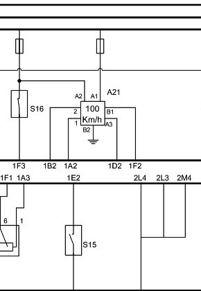
Szia! Ennyit tudok róla mutatni. S16 fék S15 kuplung kapcsoló. Ez 2003-as Ecpace 2.2 Dci a régebbieknél semmi adat.
A hozzászólás módosítva: Jan 31, 2021
A Chrysler Voyager villogós dolgát sikerült megoldani. A metódus: 5-10s nyomni a távirányító zárás gombját, majd kb. 5s után nyomni mellé a nyitás gombot is, s a kettőt egyszerre elengedni. Ez oda-vissza megy, ha egyszer eljátszod, akkor kikapcsolja a funkciót, ha megint, akkor pedig be.
A másik jelenség megoldását viszont még nem sikerült megtalálni, esetleg valakinek van ötlete?
Kedves Imre!
Már kezdtem aggódni hogy valami történt Veled..., ilyen mély hallgatás nem jellemző Rád... Megtaláltam a müszercsoport lábkiosztását ,hosszas guglizás után , valamelyik német espace mk3 forumban.., fejből nem jut eszemebe a pontos cim..,de ha véletlenül kellene valaha akkor visszakeresem. Ugy vettem hogy megtaláltad! ![]() üdv L.
Néha dolgoznom is kell, meg nem ülök itt mindig csak fél szemmel bámészkodom, olvasgatok és ha tudok válaszolok.
Szia!
Maradjon igy sokáig---minden jó!! Laci
Hali!
Egy Dacia Sandero kürt javításába kérnék segítséget. Bízom benne, hogy valakinek van ezzel kapcsolatba némi tapasztalata. Nem megy ki az áram a kürtig. Biztosíték(ok) jó. Esetleg valami típus hiba? Központi kapcsoló? Vezeték törés? Kb. 2 éve lett vásárolva, most 7 éves. Kezdettől fogva recsegve/rekedten szólt. Most végleg elhallgatott.
Valószínűleg van benne egy kürtrelé , azt keresd meg és mérj rá ad e ki delejt amikor "dudálsz" ha igen akkor a vezeték szakadt ha nem akkor nagy valószínűséggel a relé döglött ...
Sziasztok. Szereltem a kocsiba egy automata Stop/Start kikapcsoló modult. A működési elve, hogy ha 12V-ot kap a modul (gyújtás) akkor egy pillanatra rövidre zár két vezetéket (mintha megnyomnám a gombot). Nagyon jól működik, azt leszámítva, hogy ha leveszem a gyújtást akkor valamiért kapcsol még eggyet . Gondolom valami kondi kisül és ezért az újabb kapcsolás. Meg tudnám ezt akadályozni valahogy?
Hello! Esetleg ha láthatnánk a rajzát. Mert az "egy", az határozatlen névelő, amitől csak határozatlanok leszünk..
De ha sem egy típus, sem egy fénykép, amiről talán valaki ráismer mid is van egyáltalán. E nélkül honnan találná ki egy hozzáértő (nem én) miben is segíthetne.
Azt gondoltam, hogy ilyen kikapcsolaskori impulzusok megakadályozására van pár alkatrészes megoldás, pl "köss egy diódát a kimenetre" Mindegy, jó ez így is, azért köszönöm.
Sziasztok!
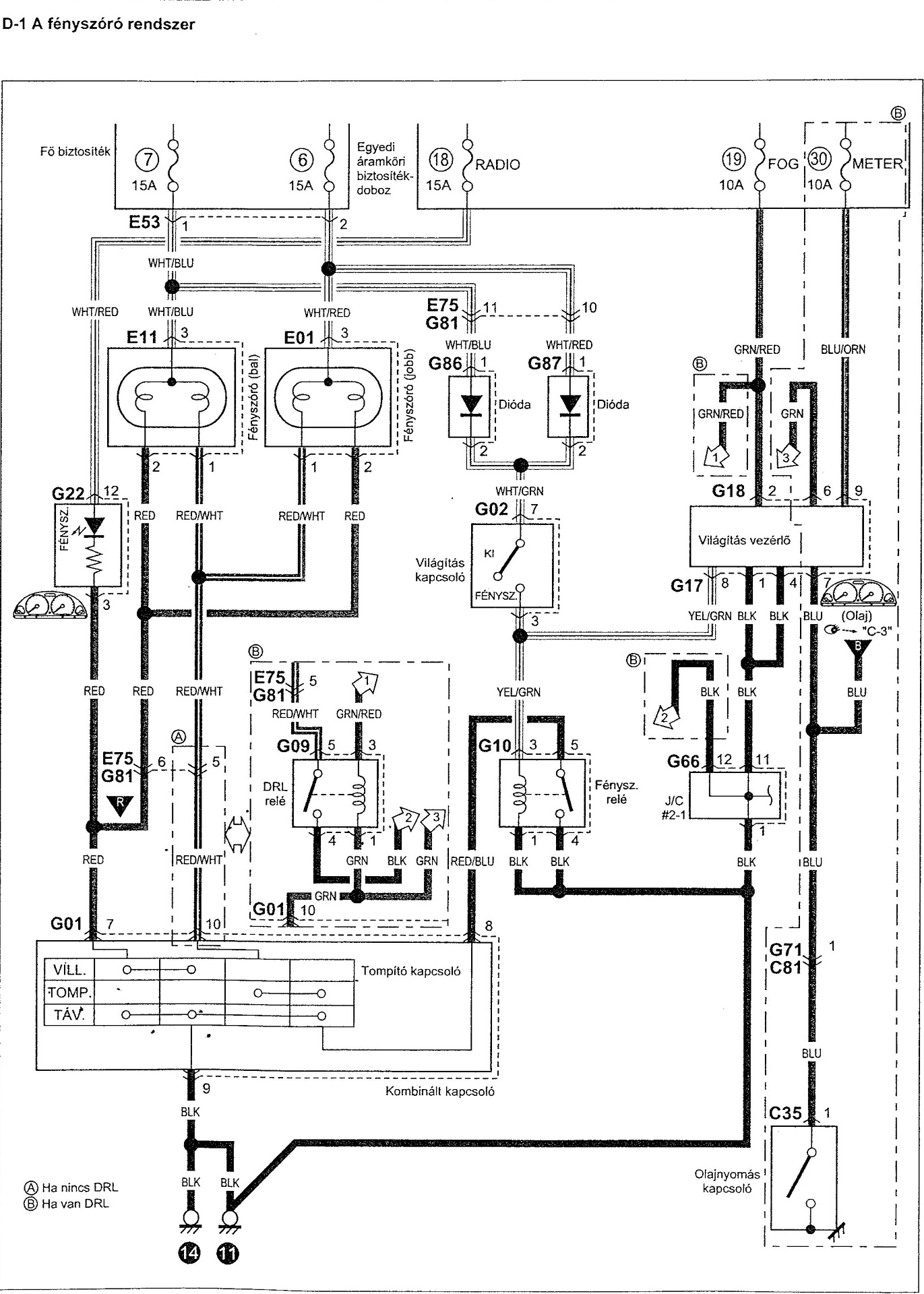
Ignis 2005 1.3i M13A Valami nagyon benfentes-nagyon spéci , nagyon segitőkész suzukis Ignises kollégák segitségét kérném nagy tisztelettel! Elözmények nélküli történet .,némi füst kiséretében elment a teljes világitás--,tompitot+ fényszóró. Motortéri Biztitáblában lévő 2db 15A-világitás Biztositék mindegyike egyszerre kiégett., továbbá a Vil.forgókapcsolón lévő Sága/Zöld vezeték kb 10-15cm hosszan "megolvadt., továbbá a vezetékkötegbe hozzábandázsolt kettő darab mini diódamindegyike is elposszant és vezetékük is kb 5cm hosszan visszaégett. a vezetéksérülés jelentéktelen a hosszuságuk miatt. Szerény kérdésem : Esetleg van valami specifikus oka az Ignisen ennek??? Vagy akinél történt ilyen ,ott mi volt a kiváltó ok feltételezhetően? Vonohorog nincs .., izzók normál wattosak. A Diódákról mit kellene tudni, Pótlásuk esetleg? Köszönök minden segitőkész Választ!!!
Szia! Sajnos ehhez nincs színes rajzom de remélem jól látszanak ezen a képen a színek elnevezései. A világítás kapcsoló és a világítás vezérlő közötti kapcsolatok vannak összekötve a Sárga/Zöld színű vezetékekkel és abban van a két záró irányú dióda. Lehet, hogy valamelyik izzó zárlata okozta ezt a tönkremenetelt?
Sziasztok! Kia rio kombi vezérmű tengely jeladó hogy működik? 2004 évjárat 1,3 literes. A3E motorkód. Méréseim alapján 1 vezeték test, 2 vezeték 5volt, 3 vezeték 12v. Ezt járó motornál mértem a kompjuter felőli csatlakozón. Ez igy normális?
A hozzászólás módosítva: Feb 10, 2021
Szia!-sztok!
" Világitás vezérlő" a kulcsszó.., hol van fizikailag? Egyáltalán van- e? " ķöszönöm nincs több kérdésem" Eddig minden kutatásom eredménytelen...,magán az Ignisen is., meg információ szintjén is. Ūdv.
Az alábbi anyagban talán majd Te megtalálod, mert én a műszerfalig jutottam el a "G" jelű csatlakozók nyomán de, hogy azok valóban egy vezérlőbe csatlakoznának azt nem tudom.
Hali!
Az ignis világítás vezérlője ott van a műszerfal alatt, vagyis alá kell feküdnöd, és ott fent 2db doboz lesz , meg fogod találni, abból tudod megállapítani hogy az egyik a KP zár vezérlő a másik a világításvezérlő, hogy a kpzár vezérlőbe 1db nagy fehér csati megy, míg a világítás vezérlőbe 2db kisebb ,de szintén fehér csatlakozó megy, azt hiszem hogy amit először azaz közelebb van hozzád fekete doboz az lesz az... Ha ne adj isten szükséged lenne vezérlőre, nekem van egy eladó példányom, diódát is tudok adni... foglalattal mindennel préselhető csatival... Diódák, azok spéci Sumitomi MT 090 -es Diódák 1.5A-t tudnak... éppen én is vadászok egy 3 lábú ultra spécit, de halandó ember nem tud ilyet venni mo-n a bontóból meg úgysem foglalkoznak velem... marad majd ha lesz végre ösztöndíjam akkor a világ egyik-másik túl fele USA vagy Ausztrália... ott bezzeg van ,nem is drága foglalattal sem ,csak a posta...
Nekem megvan szinesbe... csak kb 0.5MB-al több mint amit ide fel tudnék tölteni...
A linken elérhető a szines S.Ignis kapcsolási rajzok... Suzuki Ignis kapcsolási rajzok Google Drive...
Szerintem amúgy a gond a világításkapcsolónál lesz, vagy a fényváltónál, nos a világításkapcsoló az a tekerő a bal kezednél, a fényváltó pedig a bajuszkapcsoló amivel az irányjelzőt is kapcsolod, úgy érzem ott lesz a bibi. De persze nem mehetünk el amellett sem hogy lehet hogy az izzók csokoládéja olvadt meg, mivel már adtam el Ignis fényszoró csatlakozót, így tudom hogy az is egy tipushibája ennek hogy megolvad a H4-es izzó csokija, azaz a foglalata , csatlakozója, nem igazán fogod látni mert benne van egy gumiban... ki kell venned a gumiból.
ha szükséged lenne , akkor jó marketingeshez mérten van relém,világításkapcsolóm, és csatlakozóm is, sajna nincs benne első ködlámpa A rajzról annyit hogy a 2db H4-es fényszoró izzó állandó +12-n van, és a kapcsolóval amikről fent írtam csak a testet kapcsolod, van egy Relé egy kis fehér DENSO relé 4 lábú ami a testelést végzi a műszerfal alatt lakik. Így a munka nagyját a relé végzi, de a fényváltón át megy a nagy áram, míg a világításkapcsoló a relét tekercsét kapcsolja hogy testelje le, így a lámpák világítani fognak, a fényváltó állásától függően, ha sima állásban van akkor tompított ha előre nyomod akkor tartós távolságin van, a végeredmény az hogy a relé mindig közbe jön. De amikor magad felé húzod azaz villogatsz pl a szembejövőnek hogy kint állnak a fényképészek akkor a relét kihagyod, az máshol van simán letestelve... |
Bejelentkezés
Hirdetés |






Viszont bármilyen CANBUS reader elég a hiba eldöntéséhez. Ha bizonytalan, menjen be egy szervízbe, egy kiolvasás pár Ezer Ft.




