Fórum témák

» Több friss téma
Fórum » Autóelektronika
 
Témaindító: sufni-tunning, idő: Ápr 19, 2008
Témakörök:
Lapozás: OK   344 / 346
(#) jani1987 válasza ptibor hozzászólására (») Jún 28, 2025 /
 
Én egy ilyet veszek majd. Utána nyilatkozom róla.
(#) blasz válasza jani1987 hozzászólására (») Jún 28, 2025 /
 
Hát ez nem sok mindenre jó,igaz a hibákat olvassa
(#) ptibor válasza blasz hozzászólására (») Jún 28, 2025 /
 
Te milyet ajánlanál?
Az Authel Bt 808 nem opció mert 400000 forintba kerül.
Az ELM327 nem lenne jó?
Kijelzős, önálló ODB scanner-nek nevezett eszközök (V539) a TEMU-n 5-10000 forintért vannak. Azokról nincs valakinek tapasztalata?
(#) uniman válasza ptibor hozzászólására (») Jún 28, 2025 /
 
Én wifi-s ELM 327-est használok (Daewoo-ba még nem dugtam). Tudása, a hozzá használt applikációkon múlik. Persze fizetőset még nem használtam. Az ingyenesekkel kb. ugyanazt tudja, mint az ismerősök V539 féle vezetékes kütyüjei.
A hozzászólás módosítva: Jún 28, 2025
(#) jani1987 hozzászólása Jún 29, 2025 /
 

Te meg hova?

Van az ülés alatt egy csatlakozó ami lövésem sincs hova megy. Tipp?
(#) bbb válasza jani1987 hozzászólására (») Jún 29, 2025 /
 
Nem minden csatlakozó van mindig bedugva. Nézd meg hol ér véget ez a vezeték és utána ki lehet találni, hogy mégis mi lehet...
(#) jani1987 válasza bbb hozzászólására (») Jún 29, 2025 /
 
Feltéve, hogy az egység benne van.
(#) Gafly válasza jani1987 hozzászólására (») Jún 29, 2025 /
 
Lehet akár ülésfűtés, vagy ülésfoglaltság érzékelő (előkészítés) is.
(#) uniman válasza jani1987 hozzászólására (») Jún 29, 2025 / 1
 
A gugli tudja!: Gyári kábelezés az ülésfűtéshez, de mivel fűtőpárnák nélkül rendelték a kocsit...
(#) Lezli46 válasza zolika60 hozzászólására (») Jún 30, 2025 /
 
Csak a gyári diagja .., a MUT valamelyik verziója diag viszi a Mitshut...
(#) zolika60 válasza Lezli46 hozzászólására (») Jún 30, 2025 /
 
Az szomorú. Viszont a hiba is olyan amit nem tudok hova tenni. Milyen motorhiba javul meg féklenyomásra?
(#) Joe_001 válasza zolika60 hozzászólására (») Jún 30, 2025 /
 
Menetközben kellene. olvasni
(#) btamas81 válasza zolika60 hozzászólására (») Jún 30, 2025 /
 
Fékrásegítő vákumjánál nézz szét (szakadt cső, valami nimcs a helyén), vagy a vákumszivattyú környéke (ha van benne)
(#) zolika60 válasza btamas81 hozzászólására (») Júl 1, 2025 /
 
Azzal kezdtem. Látszólag probléma mentes.
(#) Pék Pál hozzászólása Júl 6, 2025 /
 

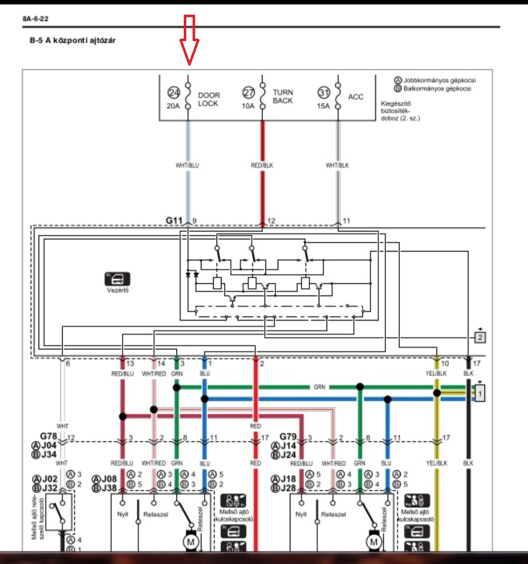
SUZUKI Ignis Központi zár hiba

Sziasztok! 2004-es SUZUKI IGNIS este becsuktam és reggel az összes ajtó nyitva volt, arra gondoltam kiveszem a központi zár táp biztosítékot és ideiglenesen megoldom a problémát.Nem lesz baj mással és ezt kell kivennem?Képen jelöltem.Köszi a segítséget!
(#) Gafly válasza Pék Pál hozzászólására (») Júl 6, 2025 /
 
Azon azért elgondolkodnék, hogy mitől (vagy kitől) nyílt ki?
A hozzászólás módosítva: Júl 6, 2025
(#) Pék Pál válasza Gafly hozzászólására (») Júl 6, 2025 /
 
Több esetben is elő fordult, távirányítóm nincs csak kulcsot használok és lehet, hogy a központi egység magára veszi másik autó nyitását vagy simán kopott az ajtózár érinkezők és a meleg nem tesz jót neki?
(#) adapter válasza Pék Pál hozzászólására (») Júl 6, 2025 /
 
Egy gyors pillantást én először vetnék az ajtó átvezetőkre (mindre). Néha hülye hibákat tud okozni az is, ráadásul nem sok idő és nem is kell nagyon széttúrni hozzá.....
(#) szs válasza Pék Pál hozzászólására (») Júl 7, 2025 /
 
Hát, ahogy nezem -semmi bajt nem okozhat.
Azonban: nem olyan ez, mint a Wagon-ban volt? Ott a riasztó önállósította magat, aztan visított -termeszetesen az éjszaka közepén is. Tök gaz volt ez az Esztergomi kempingben....
No, oda akarok kilukadni: a riasztó egy egyseg volt a motorterben a központizárral, és az autó kulcsaval lehetett kikapcsoni. Tehát nem kellett biztosítekot kiszedni, csak kulcscsavarás. Aztan (természetesen) onnantól nincs gombnyomásos nyitogatás, de átmenetileg is jó, meg vissza lehet arta szokni.
(#) jani1987 hozzászólása Júl 7, 2025 /
 

Scribd probléma

Van olyan akinek rendesen betölt? Én várok mire csinál valamit. Plusz pénzes. A világítás rész érdekelne.
(#) jani1987 válasza jani1987 hozzászólására (») Júl 7, 2025 /
 
Esetleg ha valaki le tudná tölteni az még jobb lenne.
(#) Gafly válasza jani1987 hozzászólására (») Júl 7, 2025 /
 
(#) uniman válasza Gafly hozzászólására (») Júl 7, 2025 /
 
Az nem lehet az 1519 oldalas keresett magyar nyelvű Toyota Corolla Javítási kézikönyv
(#) Gafly válasza uniman hozzászólására (») Júl 7, 2025 /
 
Azt hittem, hogy csak a pilács nem pilácsol, és kapcsolási rajzot keres hozzá a kolléga...
(#) uniman válasza Gafly hozzászólására (») Júl 7, 2025 /
 
A corolla-n kívül még egy csomó azonosító is kéne, hogy tudjuk mihez tartozó világítást keres...a 65. fejezett hányadik oldaltól kezdődik?
A hozzászólás módosítva: Júl 7, 2025
(#) jani1987 válasza uniman hozzászólására (») Júl 8, 2025 /
 
Beraktam a világításhoz tartozó relét ezért a bal index világít ha kell ha nem.
(#) Gafly válasza jani1987 hozzászólására (») Júl 8, 2025 /
 
Bár ne legyen igazam, de szerintem lassanként rottyan le a verda, ha így halad, neki sem lészen papírja, hogy utcára menjen...
(#) jani1987 válasza Gafly hozzászólására (») Júl 8, 2025 /
 
Eszerint csak a lambda szondának van baja.
(#) Gafly válasza jani1987 hozzászólására (») Júl 8, 2025 /
 
Úgy legyen.
(#) uniman válasza jani1987 hozzászólására (») Júl 8, 2025 /
 
Nem hinném, hogy az OBD2 az izzók funkcionalitását kijelezné...
Világítás relé meg az index az amúgy sem függhet össze...
A hozzászólás módosítva: Júl 8, 2025
Következő: »»   344 / 346
Bejelentkezés

Belépés

Hirdetés
XDT.hu
Az oldalon sütiket használunk a helyes működéshez. Bővebb információt az adatvédelmi szabályzatban olvashatsz. Megértettem